Toyota Carina E
http://carina-e.ru/

Электро стеклоподьемники.
http://carina-e.ru/viewtopic.php?f=4&t=15555
Страница 1 из 2

Автор:  камиль [ Пн сен 10, 2012 2:26 pm ]
Заголовок сообщения:  Электро стеклоподьемники.

Господа.
ниже фото того,что имеется и соответственно сами электростеклоподьемники.
С помощью ваших знаний,своих и еще чьих нибудь(можно даже бабки-колдуньи)-помогите все это дело запихать к себе в улыбку.
Все эти девайсы именно от улыбки.
или просто ткните в схему,а я уж как нить сам попытаюсь разобраться,какой провод куда уходит.
Ниже фото ЭБУ стеклоподьемников и трех кнопочек.
из ЭБУ(можно я его так буду называть далее?)выходит аж 14 проводов,но с разным сечением....но!10 из них с сечением 2.5 мм,а два проводка 1.5 мм.
На оставшихся трех кнопках сечение тоже 2.5 мм,количество выходящих проводов 5 штук.
Вообщем помогайте....
как все правильно соединить.
в душе понимаю,что на ЭБУ просто подается от акумма 12 вольт,а дальше блок уже "рулит" блокировками....подьемами стекол...

Вложения:
Комментарий к файлу: общая фотография
DSC08923_thumb.jpg
DSC08923_thumb.jpg [ 72.39 КБ | Просмотров: 13782 ]
Комментарий к файлу: фотография фишки ЭБУ стеклоподьемников
DSC08924_thumb.jpg
DSC08924_thumb.jpg [ 70.17 КБ | Просмотров: 13782 ]
Комментарий к файлу: фотография кнопки и выходящей из ней проводов.
DSC08925_thumb.jpg
DSC08925_thumb.jpg [ 61.51 КБ | Просмотров: 13782 ]
Комментарий к файлу: фотография кнопок.
DSC08926_thumb.jpg
DSC08926_thumb.jpg [ 67.72 КБ | Просмотров: 13782 ]

Автор:  [Gibson] [ Пн сен 10, 2012 2:35 pm ]
Заголовок сообщения:  Re: Электро стеклоподьемники.

схема ЗДЕСЬ

Автор:  камиль [ Пн сен 10, 2012 2:40 pm ]
Заголовок сообщения:  Re: Электро стеклоподьемники.

ДИм :-ok-:

Автор:  [Gibson] [ Пн сен 10, 2012 2:45 pm ]
Заголовок сообщения:  Re: Электро стеклоподьемники.

синий провод = плюс
5,6 точка - кузов

Добавлено спустя 15 минут 2 секунды:
разъем на блоке управления

Вложения:
Zamki_stekla_collor.jpg
Zamki_stekla_collor.jpg [ 85.74 КБ | Просмотров: 13769 ]
БЛ_СТ.JPG
БЛ_СТ.JPG [ 13.71 КБ | Просмотров: 13759 ]

Автор:  Sanchis85 [ Пн сен 10, 2012 3:02 pm ]
Заголовок сообщения:  Re: Электро стеклоподьемники.

Камиль, а у тебя весла что ли, решил подъемники электрифицировать???

пару недель назад делал то же самое. но я перед этим посмотрел - есть ли у меня в дверях проводка под стеклподъемники. И убедившись что там ее нет, заказал эту проводку.
В косе салонной все есть. поэтому я просто проводку в дверях всю поменял, и у меня все заработало.
А вот так отдельно проводками - имхо будет сложновато. потому что тебе придется от каждой кнопки и от главного блока все это распихивать по фишкам соответствующим, в этих фишках половины контактов тоже нет (я имею ввиду внутри самой фишки - там просто будет дырка вместо контакта), придется их как то колхозить и придумывать...

Автор:  камиль [ Пн сен 10, 2012 3:21 pm ]
Заголовок сообщения:  Re: Электро стеклоподьемники.

Шурик
Sanchis85 писал(а):
будет сложновато

плевать :P
Диман вон уже все мне сказал куда какой провод....
поехал в магаз за релюшкой тазовской 4 контактной и колодкой к нему-45 стоимость релле и 25 рублей стоимость колодки.
Провода буду тянуть сам-провод 2.5 сечением имеется....изоленты 10 рулонов(я сам электрик)
пока все соберу на земле,на "коленке",а там буду запихивать.
ничего сложно оказывается и нет.
Дим
ну с меня просто плюсище офигительный
:spasibo--:

Автор:  Sanchis85 [ Пн сен 10, 2012 3:39 pm ]
Заголовок сообщения:  Re: Электро стеклоподьемники.

камиль
Ну в принципе я думаю все у тебя получится =)
главное чтобы схемы которые тебе дал Дима - а они от карины Е - подошли на твою улыбку ;)

Автор:  Rash [ Пн сен 10, 2012 3:47 pm ]
Заголовок сообщения:  Re: Электро стеклоподьемники.

Sanchis85 писал(а):
главное чтобы схемы которые тебе дал Дима - а они от карины Е - подошли на твою улыбку

У меня есть такой блок от калдины, так там расположение контактов зеркальное по отношению к нашему

Автор:  [Gibson] [ Пн сен 10, 2012 3:49 pm ]
Заголовок сообщения:  Re: Электро стеклоподьемники.

все подойдет. Ипонцы умные! :twisted:

Автор:  камиль [ Пн сен 10, 2012 4:11 pm ]
Заголовок сообщения:  Re: Электро стеклоподьемники.

все
погнал собирать....пробовать...
8)

Добавлено спустя 7 минут 13 секунд:
единственное что мужики-какой надо поставить предохранитель на все это дело....
я так понимаю ставить его надо в разрыв между релле и питанием с аккума...
7.5 А хватит такой?

Автор:  Sanchis85 [ Пн сен 10, 2012 5:03 pm ]
Заголовок сообщения:  Re: Электро стеклоподьемники.

камиль
на карине е стоит 2 предохранителя. один в цепи замок зажигания - реле (10 А), второй на питание стеклоподъемников (30 А)

Вложения:
IMG_0981.JPG
IMG_0981.JPG [ 192.63 КБ | Просмотров: 13706 ]

Автор:  камиль [ Пн сен 10, 2012 5:37 pm ]
Заголовок сообщения:  Re: Электро стеклоподьемники.

Саньк спасибо
блин.
собрал...
короче работает только один подьемник который управляется с ЭБУ...остальные молчат блин...хоть просто с кнопок,хоть с эбу....тишина.блокировку включаю выключаю...бесполезно.
Дима
довай подсказывай дальше

Автор:  Sanchis85 [ Пн сен 10, 2012 5:40 pm ]
Заголовок сообщения:  Re: Электро стеклоподьемники.

камиль
задние и пассажирский будут работать только при условии что они подключены к главному блоку, и что на них стоит кнопка.
если одно из этих слагаемых убрать, то фига они работать будут!

Автор:  камиль [ Пн сен 10, 2012 5:43 pm ]
Заголовок сообщения:  Re: Электро стеклоподьемники.

Шурик
все соединенно согласно схеме...
не работают и все тут...
пойду еще раз перепроверю соответствие схеме

Добавлено спустя 8 минут 55 секунд:
вот проверил-все моторчики работают..
я вот подозреваю что общий + у них не контакт под номером 5 на каждой из кнопок....а какой то другой-вот только какой...блин блинский...

Добавлено спустя 3 минуты 29 секунд:
Sanchis85 писал(а):
то фига они работать будут!

Саш
я твою схему прочел...там сноска вверху "для левого руля"
дорогой ты мой....дай пожалуйсто теперь для правого руля...
стопудово-5 контакты на кнопках не общий +

Добавлено спустя 5 минут 1 секунду:
у меня вообще еще в запасе лежит еще один блок управления...вот поставил его счас...дак он вобще внутри жужит...трещит...на кнопки не реагирует...

Добавлено спустя 22 минуты 52 секунды:
совершенно верно.
общие контакты не пятые а четвертые
блин.
книгу смотрю через адобе реадор....как сделать фотку и выложить сюда?

Добавлено спустя 39 минут 37 секунд:
и так
схему предоставленную Димкой изменил
ниже она приведенна
и она РАБОТАЕТ :ya_hoo_oo: :ya_hoo_oo: :ya_hoo_oo: :ya_hoo_oo: :ya_hoo_oo:
ура.
теперь надо купить провода 2*5 мм....в магазе каком нить и я буду как городской человек....а то все весла весла весла....
Еще раз спасибо всем.
Если тема нужна форуму-оставьте....если же нет.закройте.
я бы оставил-улыбко водителей на форуме с десяток-может пригодиться.

Вложения:
Комментарий к файлу: изменена номерация контактов на кнопочках.
подьемнкии.JPG
подьемнкии.JPG [ 42.48 КБ | Просмотров: 13662 ]

Автор:  Sanchis85 [ Пн сен 10, 2012 9:42 pm ]
Заголовок сообщения:  Re: Электро стеклоподьемники.

камиль писал(а):
дорогой ты мой....дай пожалуйсто теперь для правого руля...

только что с зала пришел, смотрю ты уже все сделал - молодец!

Автор:  камиль [ Пн сен 10, 2012 10:15 pm ]
Заголовок сообщения:  Re: Электро стеклоподьемники.

ну дык
я так то знаешь какой довольный...
эх блин.
скорей бы завтра...куплю провода...сяду с пивком плести косички с изолентой...как же это все таки здорово ощущать себя продвинутым...а не веслами грести..

Автор:  камиль [ Вт сен 11, 2012 10:51 am ]
Заголовок сообщения:  Re: Электро стеклоподьемники.

и так
бодания продолжаются
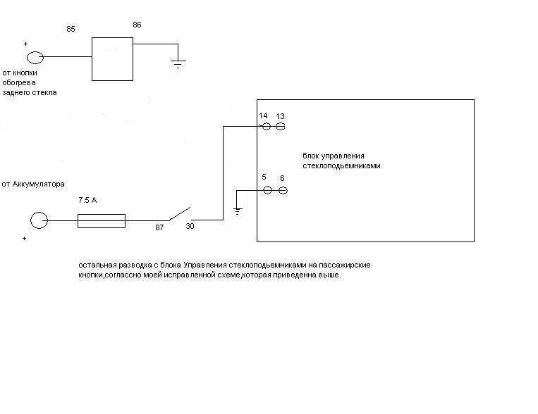
Нужно взять от куда нибудь пропадающий плюс,а именно такой,чтоб ключ зажигания повернул и он пропал.
Путем беседы с Димкой(Gibson) пришли к выводу что берем + с кнопки обогрева заднего стекла.
Ниже схема.

Добавлено спустя 6 минут 30 секунд:
Дим
нипонимаю...чего в этой схеме нетак...

Вложения:
Комментарий к файлу: схема подключения Тазовского реле.
схема.JPG
схема.JPG [ 25.81 КБ | Просмотров: 13608 ]

Автор:  [Gibson] [ Вт сен 11, 2012 10:58 am ]
Заголовок сообщения:  Re: Электро стеклоподьемники.

мне кажется так надо.

Вложения:
схема.jpg
схема.jpg [ 17.71 КБ | Просмотров: 13598 ]

Автор:  Den102 [ Вт сен 11, 2012 11:05 am ]
Заголовок сообщения:  Re: Электро стеклоподьемники.

Меня кстати оч бесит что плюс пропадает сразу после выключения зажигания, руки дойдут сделаю с задержкой выключения на 5-10 минут, как на современных ино.

Автор:  камиль [ Вт сен 11, 2012 11:13 am ]
Заголовок сообщения:  Re: Электро стеклоподьемники.

я все
не могу уже больше
то с кнопки берем плюс...то с аккума...
та схема которая выше...она же будет работать но цепь в которой Тазовское Реле стоит-ВЫКЛЮЧАТЬСЯ ТО НЕ БУДЕТ.Соответственно в машине появится постоянный потребитель в виде реле...
:wo)(ll:

Автор:  [Gibson] [ Вт сен 11, 2012 11:24 am ]
Заголовок сообщения:  Re: Электро стеклоподьемники.

Den102 писал(а):
Меня кстати оч бесит что плюс пропадает сразу после выключения зажигания, руки дойдут сделаю с задержкой выключения на 5-10 минут, как на современных ино.

ТЕМА!!!!!! ТОже надо замутить бы, а то постоянно приходится включать зажигание, если забыл закрыть окошко. Хотя можно купить доводчик - 400 р и нет проблем))))

Автор:  камиль [ Вт сен 11, 2012 11:28 am ]
Заголовок сообщения:  Re: Электро стеклоподьемники.

Дим вот она твоя схема,только посимпатичнее и с обозначениями.

Вложения:
Комментарий к файлу: Димкина схема
:-)

схема.JPG
схема.JPG [ 25.72 КБ | Просмотров: 13587 ]

Автор:  камиль [ Вт сен 11, 2012 10:34 pm ]
Заголовок сообщения:  Re: Электро стеклоподьемники.

ну вот
началось все в обед сегодняшнего дня и окончилось только что
на часах 22:30
не скажу что просто....
снятие старых подьемников и карт...потом протягивание новых проводов...далее подключение и установка новых подьемников и карт....
одним словом-жопа....хотя не.мягко сказанно.
но доволен....без гранично
Дима-нашел провод на кнопке подогрева к нему и присандалился....теперь когда машина заведена-эта кнопочка горит в холостом режиме в пол накала...
в остальном все тип топ....
массу притянул на аккумулятор...
предохранитель только не успеваю поставить....завтра думаю замострячу...
вот и все.
так бы пивка....но нет сил ехать в магаз...
:wo)(ll:

Автор:  Илья Ильич [ Пн окт 01, 2012 9:13 pm ]
Заголовок сообщения:  Re: Электро стеклоподьемники.

Привет! Совсем недавно стал обладателем своей carinы. взял машину с неработающими стеклоподъемниками, я не электрик но сделать и понять хочу сам. проблема такая что питание на ЭБУ(кнопки на водительской двери) не идет, да руль правый. не могу найти где и какое реле отвечает за стеклоподемники. буду признателен если поможите!!!!!!!!!!!!

Автор:  Пожарник [ Пн окт 01, 2012 10:09 pm ]
Заголовок сообщения:  Re: Электро стеклоподьемники.

Илья Ильич
парни,заполняйте профиль до конца!Ну поймите,не просто так спрашивают откуда вы :wink: ,кто то может и подъехать и помочь,а так-на Сатурн никто не поедет :ni_zia:

Страница 1 из 2 Часовой пояс: UTC + 3 часа [ Летнее время ]
Powered by phpBB® Forum Software © phpBB Group
http://www.phpbb.com/