Сообщения без ответов | Активные темы
|
Страница 1 из 1
|
[ Сообщений: 9 ] |
|
| Автор |
Сообщение |
|
andrew3232
|
Добавлено: Пн сен 29, 2014 10:59 pm |
|
 |
| Бригадир |
 |
Зарегистрирован: Вт июн 07, 2011 1:59 am Сообщения: 174 Откуда: Одесса-мама Репутация: 6 [ ? ]
Машина: Carina-E, лифтбек, CT190L
Год выпуска: 1997
Двигатель: 2CT
|
|
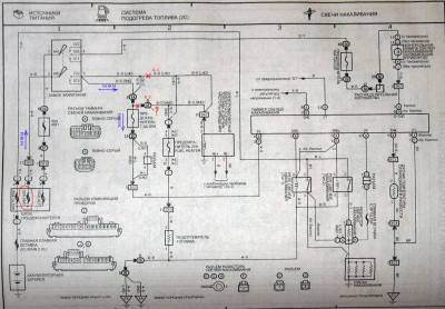
Всем привет, сгорел предохранитель 30А АМ2 ( на схеме обведен кружочком), заменяю на новый- при включении зажигания он сгорает тут-же, половина машины -обесточено. Начал прозванивать цепи до и после замка зажигания на предмет К.З. , разъединил толстый провод B-R (черный с красной полосой, на схеме место разъединения обозначено крестиком). Вставил опять предохранитель, включил зажигание , предохранитель жив. на данный момент в машине работает все кроме : 1. эл. магнитный клапан отсечки топлива 2. Таймер свечей накаливания и свечи с ним. 3. не загорается соответственно лампа свечей накала. 4. ну и МОЗГ (блок управления ЕГР и турбонадувом) отключен. Схема по номером 3 немного от бензинки, но стартер и гена у меня соединены так-же, главное что стартер с ключа крутит и зарядка то-же есть. Вопрос: где в машине искать этот разъем обозначенный на схемах как 1Е , контакт под номером 9 -? какова вообще методика дальнейшего поиска короткого замыкания в авто-? потому как этот толстый провод B-R (черный с красной полосой) уходит в жгут и под торпеду, отследить его путь визуально просто невозможно.
| Вложения: |

1.jpg [ 370.81 КБ | Просмотров: 3816 ]
|

2.jpg [ 335.92 КБ | Просмотров: 3816 ]
|

3.jpg [ 324.72 КБ | Просмотров: 3816 ]
|
_________________ Toyota Carina-E 1997 2СT Liftback CT109L англичанка.
|
|
| Вернуться к началу |
|
 |
|
Череп
|
Добавлено: Пн сен 29, 2014 11:42 pm |
|
 |
| Герой былин народных |
Зарегистрирован: Сб янв 18, 2014 7:59 pm Сообщения: 3541 Откуда: Таганрог Репутация: 58 [ ? ]
Машина: Toyota Carina-E
Год выпуска: 1996
Двигатель: 1.6LB
|
andrew3232 писал(а): тот толстый провод B-R (черный с красной полосой) уходит в жгут и под торпеду, Если просто отключить от проводки мозг, все ОК? Пред не горит, все типа работает7 Чтобы оживить эл. магнитный клапан, бывает достаточно проверить его предохр в коробке под капотом. Наверняка, свечи оттуда же питаются.
_________________ В третий раз купил старик Toyota Carina-E...
|
|
| Вернуться к началу |
|
 |
|
andrew3232
|
Добавлено: Вт сен 30, 2014 1:20 am |
|
 |
| Бригадир |
 |
Зарегистрирован: Вт июн 07, 2011 1:59 am Сообщения: 174 Откуда: Одесса-мама Репутация: 6 [ ? ]
Машина: Carina-E, лифтбек, CT190L
Год выпуска: 1997
Двигатель: 2CT
|
|
-Отключить мозг не так просто, дело в том что вынимая из него разъем -пропадает питание контактах замка зажигания (кстати на схеме это не указано), и нужно либо вытащить нужные контакты из фишки разъема (что сложно),либо обрезать провода... -Предохранители все остальные целые! (я проковырялся в машине уже больше 5-ти часов, естественно я их проверил.) Жалко что нет общей принципиальной схемы электрики, все разбито по отдельным тематикам, а по факту куча соединений которых нет на схемах вообще, у меня например еще и имобилайзер стоит а на схемах нет его...
_________________ Toyota Carina-E 1997 2СT Liftback CT109L англичанка.
|
|
| Вернуться к началу |
|
 |
|
Череп
|
Добавлено: Вт сен 30, 2014 10:04 pm |
|
 |
| Герой былин народных |
Зарегистрирован: Сб янв 18, 2014 7:59 pm Сообщения: 3541 Откуда: Таганрог Репутация: 58 [ ? ]
Машина: Toyota Carina-E
Год выпуска: 1996
Двигатель: 1.6LB
|
|
Схемы частенько не совпадают с реальной разводкой.
Провод черно-красный идет под капот, на коробку реле и предохранителей.
Резать ничего не надо.
Исследовать цепи питания на предмет короткого замыкания лучше всего с помощью лампы от поворотника с припаянными 2 проводами к ней. Через эту лампу подаем 12 вольт в исследуемую цепь и смотрим на лампу. Если лампа горит в полный накал, значит коротыш. Тэстер может даже на сигнальной лампочке найти коротыш.
Пробуйте вытаскивать реле по одной, может в какой-то из них завелся косяк.
Неплохо бы и сам иммобилайзер, да и мозг проверить на предмет коротышей по цепям питания.
_________________ В третий раз купил старик Toyota Carina-E...
|
|
| Вернуться к началу |
|
 |
|
andrew3232
|
Добавлено: Вт сен 30, 2014 11:51 pm |
|
 |
| Бригадир |
 |
Зарегистрирован: Вт июн 07, 2011 1:59 am Сообщения: 174 Откуда: Одесса-мама Репутация: 6 [ ? ]
Машина: Carina-E, лифтбек, CT190L
Год выпуска: 1997
Двигатель: 2CT
|
Черепашка-ниндзя писал(а): с помощью лампы от поворотника с припаянными 2 проводами к ней  буду пробовать искать этим методом, СПАСИБО!
_________________ Toyota Carina-E 1997 2СT Liftback CT109L англичанка.
|
|
| Вернуться к началу |
|
 |
|
andrew3232
|
Добавлено: Пт окт 03, 2014 10:45 am |
|
 |
| Бригадир |
 |
Зарегистрирован: Вт июн 07, 2011 1:59 am Сообщения: 174 Откуда: Одесса-мама Репутация: 6 [ ? ]
Машина: Carina-E, лифтбек, CT190L
Год выпуска: 1997
Двигатель: 2CT
|
Получилось! Нашел короткое замыкание в проводка с помощью лампочки, жгут перетерся сверху на двигле и лег на корпус, просто подключил лампу и начал шевелить провода и жгуты. 
_________________ Toyota Carina-E 1997 2СT Liftback CT109L англичанка.
|
|
| Вернуться к началу |
|
 |
|
ZOORG
|
Добавлено: Пн окт 20, 2014 8:45 am |
|
 |
| Инструктор |
 |
Зарегистрирован: Чт мар 06, 2014 8:30 pm Сообщения: 422 Откуда: Пермский край г. Лысьва Репутация: 4 [ ? ]
Машина: Toyota Carina E
Год выпуска: 1997
Двигатель: 3S-FE
|
|
Такая же беда приключилась у меня, при включении зажигания горит пред AM2 и зажигание соответственно вырубается. А может быть проблема в датчике на трамблере? Или это однозначно в проводке дело? До этого 2 дня назад менял кпп, возможно что провода двигал туда сюда и какой нибудь надломился?
_________________ CARINA E (UKP)/ST191/SEDAN/3SFE 2000CC 16-VALVE DOHC EFI/03.1997/MКПП-S54/GL TYPE/  
|
|
| Вернуться к началу |
|
 |
|
ZOORG
|
Добавлено: Вт окт 21, 2014 8:35 am |
|
 |
| Инструктор |
 |
Зарегистрирован: Чт мар 06, 2014 8:30 pm Сообщения: 422 Откуда: Пермский край г. Лысьва Репутация: 4 [ ? ]
Машина: Toyota Carina E
Год выпуска: 1997
Двигатель: 3S-FE
|
|
Проводка вся цела, что же может вызывать КЗ? На трамблере есть 2 датчика, у одного выпал штекер (на 2 контакта) и висит на проводах, может быть эти 2 проводка замыкать?
_________________ CARINA E (UKP)/ST191/SEDAN/3SFE 2000CC 16-VALVE DOHC EFI/03.1997/MКПП-S54/GL TYPE/  
|
|
| Вернуться к началу |
|
 |
|
ZOORG
|
Добавлено: Вт окт 21, 2014 6:55 pm |
|
 |
| Инструктор |
 |
Зарегистрирован: Чт мар 06, 2014 8:30 pm Сообщения: 422 Откуда: Пермский край г. Лысьва Репутация: 4 [ ? ]
Машина: Toyota Carina E
Год выпуска: 1997
Двигатель: 3S-FE
|
|
Нашел свое КЗ, оказалось в трамблере дело, там какие то 2 проводка внутри, над катушкой или около вроде как, то ли надломились то ли друг об друга контачили, в суть дела сильно не вдавался, делал не сам, делал электрик. Вообщем посоветовали мне поменять от греха подальше этот трамблер.
_________________ CARINA E (UKP)/ST191/SEDAN/3SFE 2000CC 16-VALVE DOHC EFI/03.1997/MКПП-S54/GL TYPE/  
|
|
| Вернуться к началу |
|
 |
|
Страница 1 из 1
|
[ Сообщений: 9 ] |
|
Кто сейчас на конференции |
Сейчас этот форум просматривают: нет зарегистрированных пользователей и гости: 3 |
|
Вы не можете начинать темы Вы не можете отвечать на сообщения Вы не можете редактировать свои сообщения Вы не можете удалять свои сообщения Вы не можете добавлять вложения
|
|