Сообщения без ответов | Активные темы
| Автор |
Сообщение |
|
hunSolo
|
Добавлено: Сб сен 25, 2010 9:39 pm |
|
 |
| Бригадир |
 |
Зарегистрирован: Пт окт 30, 2009 3:08 pm Сообщения: 148 Откуда: В.Пышма (Екатеринбург) Репутация: 98 [ ? ]
Машина: Carina E
Год выпуска: 1993
Двигатель: 4A-FE
|
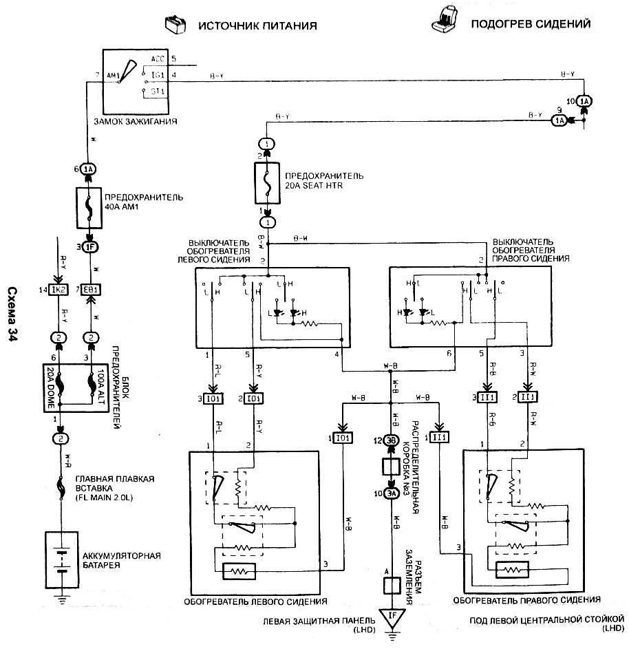
Продолжая тему тюнинга http://carina-e.ru/viewtopic.php?t=7302 ... sc&start=0 а также http://carina-e.ru/viewtopic.php?t=7632Настоящий фотоотчет повествует о том, как в серые будни, особенно в предверии зимы, каждые смертный кариновод может без особых усилий инсталировать попогрей. Задумка возникла тогда когда, устанавливая шумоизоляцию, я заметил непонятные разьемы под сиденьями и консолью. Ништяк, оказывается в машине то проводка под всевозможные опции. А почему бы и нет? Я сам смогу установить класс ЛЮКС в своем авто. Провел маркетинговое исследование на тему что лучше поставить. Накидки от прикуривателя Емеля 1 и 2 - дешево, достаточно большая емкость, быстросьемно, но также масса минусов: недолговечно, мешает жудко и выглядит неэстетично. Нагреватели с метализированной спиралью достаточно мощные, но хрупкие. Вариант далеко не надежный. Выбрал нагреватель на основе углеволокна: подороже, мощность поменьше, зато к изгибам относится гораздо проще. Стал выбирать поставщика, так чтоб подешевле и с гарантией. Выбор пал на Термософт г. Красноярск. 2 модуля по 2 нагревателя в каждом, общая тепловая мощность 40 Вт. Вложение:
1.JPG [ 95.68 КБ | Просмотров: 40673 ]
Вложение:
1-2.JPG [ 68.38 КБ | Просмотров: 40673 ]
кнопка на 2 уровня нагрева. Вложение:
2.JPG [ 65.25 КБ | Просмотров: 40673 ]
Есть конечно и с многоуровневой регулировкой и с реле отключения, но есть ряд причин по которым для меня это все лишнее: 1. Нагреватели и так имеют мощность 40 Вт - весьма средне, жечь не будет. Салон велюр - не пожелтеет. Такчто 2 уровня для маленькой мощности - это вполне достаточно. К тому же нагреваль - это единственный прибор со 100% КПД, и регулировка мощности в цепях с постоянным током возможна только путем переноса мощности (тепла) в другое место, а именно в нагреватель. 2. Реле на отключение мне не нужно, так как моя каринка без автозапуска, так что я почувствую что подогрев включен в ненужное время, к тому же он на водительское кресло. Также ток подается на подогрев от зажигания (при положении ключа ON), аккумулятор не сядет как при включенных габаритах. Общая стоимость 650 рублей, 1 год гарантии. Наконец, приступаем к инсталяции. Смотрим на схему и нифига не понимаем. Вложение:
3.jpg [ 206.57 КБ | Просмотров: 40673 ]
Конечно это бред, релейно контактные схемы с постоянным током это подсилу даже школьнику. Так что чешем репу и соображаем с чего начинать. Реле на обогревателях это бред. Реле предназначены для защиты комутационной аппаратуры (выключателей). Проведенные испытания а также математические вычисления показали, что максимальный ток проходящий по нагревателю составляет 2,5 - 3 А. Отечественная кнопка ВАЗа и ГАЗа выдерживает токи до 7,5 А, в их случае реле нужно ставить при потребителях мощностью свыше 80 Вт. Читая, схему видим, что проводка предполагает 2 режима включения нагревателей: параллельное (максимальная мощность) и последовательное (минимальная мощность). 1. Параллельное. + идет по проводу R-L и выходит на корпус через нагреватели по проводам R-Y и W-B. 2. Последовательное. Ток проходит по проводу R-Y через оба нагревателя и по проводу W-B на корпус. При этом провод R-L бездействует. Вобщем все понятно, нужно только подключить кнопку на 2 уровня и нагреватели и дело в шляпе. Проверяем наличие предохранителей. Вложение:
4.jpg [ 348.93 КБ | Просмотров: 40673 ]
Снимаем панель под рулем и вот он родимый. Меняем стандартный 20 амперный на 10 А, вообще для 40 Вт достаточно и 4 А, но минимальный это 7,5А. Вложение:
5.jpg [ 120.68 КБ | Просмотров: 40673 ]
Вложение:
5-2.JPG [ 101.03 КБ | Просмотров: 40673 ]
Ставим кнопку. На описании разъема все понятно. Вложение:
6.jpg [ 186.65 КБ | Просмотров: 40673 ]
А работать должно все именно так: Вложение:
7.jpg [ 142.09 КБ | Просмотров: 40673 ]
Теперь нашу отечественную кнопку (двухрядный тумблер) подключаем следующим образом: Вложение:
8.jpg [ 55.83 КБ | Просмотров: 40673 ]
Для этого я набиваю фишку именно в этом порядке: Вложение:
9.JPG [ 69.63 КБ | Просмотров: 40673 ]
Далее снимаем консоль и находим нужный нам разъем. Вложение:
10.JPG [ 104.76 КБ | Просмотров: 40673 ]
Вот проверяем цвета проводов и устанавливаем что это именна для левого обогрева. Вложение:
11.JPG [ 105.62 КБ | Просмотров: 40673 ]
Вот в этот разьем опираясь на цвета проводов (я конечно все прозванивал и замерял изменения напряжения) подключаем к его проводам нашу фишку. Вложение:
12.JPG [ 87.29 КБ | Просмотров: 40673 ]
Изменение напряжения также проверяем и на разьеме подключения нагревателей. Он находится по ковром и я его обнаружил только при проклейке, так что в этот раз я точно знал что он там есть, я его нащупал и вырвал наружу. Вложение:
13.JPG [ 99 КБ | Просмотров: 40673 ]
После подключения кнопки, убедившись, что все подкючено правильно ставим на место кнопку. По русской традиции дорабатываем напильником. Ставим, нравится. Выглядит неплохо. Вложение:
14.JPG [ 104.13 КБ | Просмотров: 40673 ]
Устанавливаем нагреватели. Для этого, открутив 4 болта, снимаем водительское кресло и несем его домой. Снимаем спинку и седло. Для меня эта процедура уже обыденная, так как я летом постирал весь салон от 20-летней грязи, и я не стал иллюстрировать это, хотя приколов много. Чтобы снять барашки и рычажек на спинке надо отверткой отковырять стопорную пружинку, это не сложно. Задираем обивку кресла на обеих частях примерно таким образом: Вложение:
15.JPG [ 95.72 КБ | Просмотров: 40673 ]
Приклеиваем, а прижелании пришиваем нагреватели к внутренней стороне обивки, так чтобы нитки не выходили наружу. Вложение:
16.JPG [ 75.06 КБ | Просмотров: 40673 ]
Получилось тоже ничего. Собираем кресло обратно. Все провода выводим наружу и объединяем в косу. Вложение:
17.JPG [ 106.71 КБ | Просмотров: 40673 ]
Далее, ставим кресло на место и подключаем к вышеуказанному разьему. Вложение:
18.JPG [ 97.48 КБ | Просмотров: 40673 ]
А теперь запускаем двигатель, щелкаем заветную кнопочку и получаем удовольствие. Вложение:
19.jpg [ 120.25 КБ | Просмотров: 40673 ]
Конечно до такого цвета ничего не нагревается - это фотошоп, эта иллюстрация показывает зоны нагрева. За 650 рублей и 1 день работ получаем комфорт, который стоит гораздо больше. Каждый из Вас может сделать это и даже больше. Надеюсь этот отчет и Вам поможет улучшить комфортабельность своего авто.
_________________ Toyota Carina E, 4A-FE, 1.5л. МКПП Золотистый цвет, самурайская сборка.   Hyundai Tucson МКПП, 4WD http://www.eliza-auto.ru/
Последний раз редактировалось hunSolo Пн сен 27, 2010 3:42 pm, всего редактировалось 4 раз(а).
|
|
| Вернуться к началу |
|
 |
|
Yanovich
|
Добавлено: Сб сен 25, 2010 9:46 pm |
|
 |
| Бригадир |
 |
Зарегистрирован: Пн апр 19, 2010 12:24 pm Сообщения: 169 Откуда: Украина, Львов Репутация: 12 [ ? ]
Машина: Carina E, лифтбек
Год выпуска: 1995
Двигатель: 4A-FE LB
|
|
Супер отчет, и очень вовремя. Лови ПЛЮС!
_________________ Carina E, 4A-FE LB, лифтбек, 95г, ABS+Кондей, голубой металлик Часто бываю тут http://na30min.ru
|
|
| Вернуться к началу |
|
 |
|
hunSolo
|
Добавлено: Вс сен 26, 2010 4:00 pm |
|
 |
| Бригадир |
 |
Зарегистрирован: Пт окт 30, 2009 3:08 pm Сообщения: 148 Откуда: В.Пышма (Екатеринбург) Репутация: 98 [ ? ]
Машина: Carina E
Год выпуска: 1993
Двигатель: 4A-FE
|
Yanovich писал(а): Супер отчет, и очень вовремя На здоровье, лишь бы на пользу пошло. Yanovich писал(а): Лови ПЛЮС!
за это тоже спасибо.
_________________ Toyota Carina E, 4A-FE, 1.5л. МКПП Золотистый цвет, самурайская сборка.   Hyundai Tucson МКПП, 4WD http://www.eliza-auto.ru/
|
|
| Вернуться к началу |
|
 |
|
александр57
|
Добавлено: Вс сен 26, 2010 4:56 pm |
|
 |
| Контролер |
 |
Зарегистрирован: Пт сен 19, 2008 3:24 pm Сообщения: 503 Откуда: Киров Репутация: 3 [ ? ]
|
Я точно также за 750р(вместе с кнопками)от десятки комплект передних попогреек вшивал.Две зимы-полёт нормальный 
_________________ CARINA E 3/92 СЕДАН 1.6 4A-FE LB механика японка

|
|
| Вернуться к началу |
|
 |
|
well
|
Добавлено: Вс сен 26, 2010 5:09 pm |
|
 |
| Человек-легенда |
 |
Зарегистрирован: Ср дек 17, 2008 8:03 am Сообщения: 6559 Откуда: Нижегородская обл.Бор. Репутация: 157 [ ? ]
Машина: Carina E,седан,GLi,цвет 205
Год выпуска: 1993
Двигатель: 3S-FE
|
|
hunSolo
+1...нравятся твои фотоотчеты,молоток!
_________________ была Carina E 94г.англичанка.1.6.STD.GLI..попала в аварию..сейчас JT153STK100015540 двухлитровая 天皇陛下万歳) "Nemo omnia potest scire"
|
|
| Вернуться к началу |
|
 |
|
Woolf
|
Добавлено: Ср сен 29, 2010 3:21 pm |
|
 |
| Летописец |
 |
Зарегистрирован: Ср апр 22, 2009 1:49 pm Сообщения: 4004 Откуда: Москва, Зеленоград Репутация: 70 [ ? ]
Машина: Lexus GS300, New Beetle 2.0A
Год выпуска: 2001
Двигатель: 2JZ-GE ='(
|
|
А где нагреватели то брал и почем и как они называются ?
Ничего похожего не нашел в поисковиках.. а Термософт Красноярский по запросам на московский сайт выкидывает где ничего не написано.
|
|
| Вернуться к началу |
|
 |
|
Rash
|
Добавлено: Ср сен 29, 2010 3:56 pm |
|
 |
| Его именем пора назвать улицу |
 |
Зарегистрирован: Пт мар 05, 2010 1:27 pm Сообщения: 1777 Откуда: Казахстан Кокшетау Репутация: 78 [ ? ]
Машина: Carina E Wagon, KIA Sportage
Год выпуска: 1995
Двигатель: 4A-FE LB
|
hunSolo писал(а): регулировка мощности в цепях с постоянным током возможна только путем переноса мощности (тепла) в другое место, а именно в нагреватель.
Регулировка возможна широтно-импульсной модуляцией.
Примененная кнопка от ВАЗа?
_________________ Carina E(JT) AT190L-DWMDKW Wagon XLi 03.1995 4A-FE(LB) C52 3j6 ФОТО Продам: правый поворотник оригинал б/у Новые: опоры передних амортизаторов RBI T1310F
|
|
| Вернуться к началу |
|
 |
|
voldemarik
|
Добавлено: Ср сен 29, 2010 4:00 pm |
|
 |
| Человек-легенда |
 |
Зарегистрирован: Чт дек 13, 2007 1:30 pm Сообщения: 8353 Репутация: 40 [ ? ]
Машина: carina e
Год выпуска: 1995
|
Woolf писал(а): А где нагреватели то брал и почем и как они называются ? Ничего похожего не нашел в поисковиках..
Ищи Емеля
|
|
| Вернуться к началу |
|
 |
|
SaiD
|
Добавлено: Ср сен 29, 2010 4:29 pm |
|
 |
| Человек-легенда |
 |
Зарегистрирован: Вт июл 20, 2010 1:32 am Сообщения: 5758 Откуда: г.Вятка (в миру Киров) Репутация: 95 [ ? ]
Машина: Corona AT170 (зубатка) 1,5 АКП
Год выпуска: 1990
Двигатель: 5А-FE
|
Rash писал(а): Регулировка возможна широтно-импульсной модуляцией. Примененная кнопка от ВАЗа?
Кнопка тазовская - стандартная, а по ШИМ - не подскажешь микруху, или на логике КМОПовской колбасить, я в смысле общего применения - не конкретно для данного случая. 
_________________ Саня. Осень. Доживем-ли, долетим-ли до ответа, что-же будет с РОДИНОЙ и с нами (с Юрий Шевчук ДДТ)
|
|
| Вернуться к началу |
|
 |
|
Rash
|
Добавлено: Ср сен 29, 2010 5:03 pm |
|
 |
| Его именем пора назвать улицу |
 |
Зарегистрирован: Пт мар 05, 2010 1:27 pm Сообщения: 1777 Откуда: Казахстан Кокшетау Репутация: 78 [ ? ]
Машина: Carina E Wagon, KIA Sportage
Год выпуска: 1995
Двигатель: 4A-FE LB
|
|
SaiD
К сожалению конкретного схемотехнического решения у меня нет...
К зиме купил недавно накидку Емеля. На саму накидку приходит 2 провода. Регулятор в виде кнопки на адаптере, который в гнездо прикуривателя вставляется, имеет 3 режима с индикацией. Очевидно, что здесь применена ШИМ, но новую вещь разбирать неохота.
Можно погуглить инет...
_________________ Carina E(JT) AT190L-DWMDKW Wagon XLi 03.1995 4A-FE(LB) C52 3j6 ФОТО Продам: правый поворотник оригинал б/у Новые: опоры передних амортизаторов RBI T1310F
|
|
| Вернуться к началу |
|
 |
|
sparkDOGG
|
Добавлено: Ср сен 29, 2010 5:05 pm |
|
 |
| Самостоятельный |
Зарегистрирован: Ср сен 29, 2010 4:40 pm Сообщения: 41 Репутация: −4 [ ? ]
|
Клево, спасибо что поделился, не знал что в этих машинах есть подобная функция. В октябре постараюсь повторить твой опыт 
_________________ Carina E GLX, год 1994, кузов-лифтбек (5дверей) двигатель 4A-FE 1.6 литра, 16 кл., бензин, Lean Burn, цвет красный.
|
|
| Вернуться к началу |
|
 |
|
БелыйГусь
|
Добавлено: Ср сен 29, 2010 5:15 pm |
|
 |
| Хранитель традиций клуба, Модератор |
 |
Зарегистрирован: Пн сен 24, 2007 9:36 pm Сообщения: 4584 Откуда: Москва, ЗАО, Раменки Репутация: 141 [ ? ]
|
sparkDOGG писал(а): не знал что в этих машинах есть подобная функция Бот? 
_________________ CarinaE SF, 7A-FE LB, 07.1996, англичанка
|
|
| Вернуться к началу |
|
 |
|
sparkDOGG
|
Добавлено: Ср сен 29, 2010 5:38 pm |
|
 |
| Самостоятельный |
Зарегистрирован: Ср сен 29, 2010 4:40 pm Сообщения: 41 Репутация: −4 [ ? ]
|
|
да ладно, не знал потому что не копался. че сразу бот?
|
|
| Вернуться к началу |
|
 |
|
voldemarik
|
Добавлено: Ср сен 29, 2010 5:54 pm |
|
 |
| Человек-легенда |
 |
Зарегистрирован: Чт дек 13, 2007 1:30 pm Сообщения: 8353 Репутация: 40 [ ? ]
Машина: carina e
Год выпуска: 1995
|
sparkDOGG писал(а): Клево, спасибо что поделился, не знал что в этих машинах есть подобная функция. В октябре постараюсь повторить твой опыт
ты наверное не понял о чем речь идет. Какая подобная функция? Это просто модули подогрева были внедрены в сидение.
|
|
| Вернуться к началу |
|
 |
|
sparkDOGG
|
Добавлено: Ср сен 29, 2010 6:08 pm |
|
 |
| Самостоятельный |
Зарегистрирован: Ср сен 29, 2010 4:40 pm Сообщения: 41 Репутация: −4 [ ? ]
|
|
voldemarik я про разьемы под центральной консолью.. а это возможность сделать нормальное подключение модулей подогрева. Не используя прикуриватель
_________________ Carina E GLX, год 1994, кузов-лифтбек (5дверей) двигатель 4A-FE 1.6 литра, 16 кл., бензин, Lean Burn, цвет красный.
|
|
| Вернуться к началу |
|
 |
|
БелыйГусь
|
Добавлено: Ср сен 29, 2010 8:12 pm |
|
 |
| Хранитель традиций клуба, Модератор |
 |
Зарегистрирован: Пн сен 24, 2007 9:36 pm Сообщения: 4584 Откуда: Москва, ЗАО, Раменки Репутация: 141 [ ? ]
|
sparkDOGG писал(а): че сразу бот? Первое сообщение на форуме, смысл сообщения безотносителен к теме, можно применить к любой, в сообщении ни слова про КаринуЕ, Профиль не заполнен - подозрения соответствующие 
_________________ CarinaE SF, 7A-FE LB, 07.1996, англичанка
|
|
| Вернуться к началу |
|
 |
|
SaiD
|
Добавлено: Ср сен 29, 2010 8:15 pm |
|
 |
| Человек-легенда |
 |
Зарегистрирован: Вт июл 20, 2010 1:32 am Сообщения: 5758 Откуда: г.Вятка (в миру Киров) Репутация: 95 [ ? ]
Машина: Corona AT170 (зубатка) 1,5 АКП
Год выпуска: 1990
Двигатель: 5А-FE
|
Обычно на япошках в кузове заложены провода под все возможные комплектации, загляни хоть под панель, хоть под капот - море пустых фишек.
Rash
Блин попадалась как-то на Мазде штатная простенькая транзюковая схемка ШИМ для подсветки шкалы приборов - времени не было срисовать - сейчас жалею

_________________ Саня. Осень. Доживем-ли, долетим-ли до ответа, что-же будет с РОДИНОЙ и с нами (с Юрий Шевчук ДДТ)
|
|
| Вернуться к началу |
|
 |
|
sparkDOGG
|
Добавлено: Чт сен 30, 2010 9:20 am |
|
 |
| Самостоятельный |
Зарегистрирован: Ср сен 29, 2010 4:40 pm Сообщения: 41 Репутация: −4 [ ? ]
|
|
SaiD
видел я их под панелью и под капотом, небыло времени разобраться что к чему. и букваря нет
_________________ Carina E GLX, год 1994, кузов-лифтбек (5дверей) двигатель 4A-FE 1.6 литра, 16 кл., бензин, Lean Burn, цвет красный.
|
|
| Вернуться к началу |
|
 |
|
SaiD
|
Добавлено: Чт сен 30, 2010 9:26 am |
|
 |
| Человек-легенда |
 |
Зарегистрирован: Вт июл 20, 2010 1:32 am Сообщения: 5758 Откуда: г.Вятка (в миру Киров) Репутация: 95 [ ? ]
Машина: Corona AT170 (зубатка) 1,5 АКП
Год выпуска: 1990
Двигатель: 5А-FE
|
|
Ну и вот - за рычагом КПП 2 фишки для кнопок должны болтаться, а под сидушками - для подключения самих обогревателей, ну а в остальном - в фотоотчете все есть
_________________ Саня. Осень. Доживем-ли, долетим-ли до ответа, что-же будет с РОДИНОЙ и с нами (с Юрий Шевчук ДДТ)
|
|
| Вернуться к началу |
|
 |
|
hunSolo
|
Добавлено: Чт сен 30, 2010 9:36 am |
|
 |
| Бригадир |
 |
Зарегистрирован: Пт окт 30, 2009 3:08 pm Сообщения: 148 Откуда: В.Пышма (Екатеринбург) Репутация: 98 [ ? ]
Машина: Carina E
Год выпуска: 1993
Двигатель: 4A-FE
|
Вот добрался до компа. Отвечаю на поставленные вопросы:
Rash писал(а): Регулировка возможна широтно-импульсной модуляцией. Примененная кнопка от ВАЗа? Управление мощностью потребителя путем дискретизации напряжения (ШИМ) возможна, я не стал грузить всех наукой электротехники, которую я получал на протяжении 5 лет. В этом методе есть также и минусы: цена, я не знаю геометрию колебаний, так как переходные состояния для нагревательных элементов губительны. Поставить индукцию в цепь для сглаживания это тоже хрень городить, также Широтно Импульсная Модуляция в цепи выдает много помех (рябь в напряжении), которые которые отлично слышно в магнитоле. Я такую ерунду постоянно получаю при подключении инвертора на 220В (у него правда мощность в 2 раза выше, но раздражает жудко). Кнопка похоже ГАЗовская, от Волги или ГАЗели. Кнопку можно включить в принципе любую, на мазду мне подходят только ВАЗовские (скоро буду ставить и на нее). Woolf писал(а): А где нагреватели то брал и почем и как они называются ?
Нагреватели я брал в Екатеринбурге, тут есть и много местных производителей, но именно этот производитель имеет меньше всех нареканий (Емеля - больше всех).
_________________ Toyota Carina E, 4A-FE, 1.5л. МКПП Золотистый цвет, самурайская сборка.   Hyundai Tucson МКПП, 4WD http://www.eliza-auto.ru/
|
|
| Вернуться к началу |
|
 |
|
Очкарик
|
Добавлено: Чт сен 30, 2010 9:48 am |
|
 |
| Бригадир |
 |
Зарегистрирован: Чт авг 12, 2010 4:30 am Сообщения: 197 Откуда: 163 rus Репутация: 5 [ ? ]
Машина: TC-E - АКПП, конд., 3J6, седан
Год выпуска: 1995
Двигатель: 4A-FE
|
hunSolo
Всё очень клёво! Молодец!
Тоже делал что-то похожее в ТАЗ 21099 ещё давно.
Купил штатные с проводкой, всё запитал и упаковал их в оба передних сиденья.
А когда продал авто, жалко их стало
С новой машиной так заморачиваться не стал.
Купил опять штатный подогрев ТАЗовский и чехлы универсальные недорогие.
Теперь делаю так, на само сиденье (прямо поверх) растягиваю обе части нагревательных ковриков (низ и спину), укрепляю это всё по периметру длинными булавками (иглы с пластиковыми головками, они не чувствуются и не мешают), запитываю проводку, в разрыв провода поставил выключатель со скрытыми контактами. На сиденья чехлы, дабы эстетику создать... Ну вот в общем то и всё.
И вся эта легкосъёмная конструкция путешествует со мной уже в пятой машине около 10 лет.
Да, забыл уточнить... К нижний стороне ковриков, к той, что соприкасается непосредственно с сиденьем, лучше ещё подшить брезент, дабы следов от спирали обогрева не оставалось. 
Последний раз редактировалось Очкарик Чт сен 30, 2010 9:57 am, всего редактировалось 1 раз.
|
|
| Вернуться к началу |
|
 |
|
SaiD
|
Добавлено: Чт сен 30, 2010 10:04 am |
|
 |
| Человек-легенда |
 |
Зарегистрирован: Вт июл 20, 2010 1:32 am Сообщения: 5758 Откуда: г.Вятка (в миру Киров) Репутация: 95 [ ? ]
Машина: Corona AT170 (зубатка) 1,5 АКП
Год выпуска: 1990
Двигатель: 5А-FE
|
hunSolo писал(а): В этом методе есть также и минусы: цена, я не знаю геометрию колебаний, так как переходные состояния для нагревательных элементов губительны. Поставить индукцию в цепь для сглаживания это тоже хрень городить, также Широтно Импульсная Модуляция в цепи выдает много помех (рябь в напряжении), которые которые отлично слышно в магнитоле. Я такую ерунду постоянно получаю при подключении инвертора на 220В (у него правда мощность в 2 раза выше, но раздражает жудко).
С помехами просто все - для нагревателя частоту можно хоть 1 Гц, хоть 0,1 Гц, и ни каких средств защиты от помех не потребуется. В электроплитах домашних и утюгах например механические правда а не электронные регуляторы прим с такими-же частотами работают Добавлено спустя 9 минут 20 секунд:Очкарик писал(а): hunSolo Всё очень клёво! Молодец! Тоже делал что-то похожее в ТАЗ 21099 ещё давно. Купил штатные с проводкой, всё запитал и упаковал их в оба передних сиденья.
Писал уже вроде - не помню только на этом форуме или нет, если повторяюсь - прошу прощения. Несколько лет назад занимался установкой подогревов в разные аппараты от девятки до баржи и УАЗа. Так в качестве нагревателя использовал провод МГТФ - все просто, дешево и сердито. Правда за давностью лет сечение не помню 
_________________ Саня. Осень. Доживем-ли, долетим-ли до ответа, что-же будет с РОДИНОЙ и с нами (с Юрий Шевчук ДДТ)
|
|
| Вернуться к началу |
|
 |
|
Den301
|
Добавлено: Ср окт 20, 2010 12:08 pm |
|
 |
| Бригадир |
 |
Зарегистрирован: Вс фев 28, 2010 3:19 am Сообщения: 136 Откуда: Минск, РБ Репутация: 3 [ ? ]
Машина: Toyota Carina E
Год выпуска: 1997
Двигатель: 7A-FE
|
SaiD писал(а): Писал уже вроде - не помню только на этом форуме или нет, если повторяюсь - прошу прощения. Несколько лет назад занимался установкой подогревов в разные аппараты от девятки до баржи и УАЗа. Так в качестве нагревателя использовал провод МГТФ - все просто, дешево и сердито. Правда за давностью лет сечение не помню 
А какой длинна этого самого провода была для каждой подушки? Наклеивал его на что-нибудь?
_________________ Carina E 7A-FE,LB 11.96 г. газенваген
Сдам комнату одной девушке. Двоим не сдам - здоровье уже не то.

|
|
| Вернуться к началу |
|
 |
|
SaiD
|
Добавлено: Ср окт 20, 2010 8:26 pm |
|
 |
| Человек-легенда |
 |
Зарегистрирован: Вт июл 20, 2010 1:32 am Сообщения: 5758 Откуда: г.Вятка (в миру Киров) Репутация: 95 [ ? ]
Машина: Corona AT170 (зубатка) 1,5 АКП
Год выпуска: 1990
Двигатель: 5А-FE
|
|
Вонзал в толстую иголку и зигзагом простегивал в кусок ткани - типа холстины. На подушку вроде метров 6 провода уходило и метра 3 или 4 на спинку в области поясницы. потом эту ткань под обшивку сидушки и спинки
_________________ Саня. Осень. Доживем-ли, долетим-ли до ответа, что-же будет с РОДИНОЙ и с нами (с Юрий Шевчук ДДТ)
|
|
| Вернуться к началу |
|
 |
|
Den301
|
Добавлено: Чт окт 21, 2010 10:21 am |
|
 |
| Бригадир |
 |
Зарегистрирован: Вс фев 28, 2010 3:19 am Сообщения: 136 Откуда: Минск, РБ Репутация: 3 [ ? ]
Машина: Toyota Carina E
Год выпуска: 1997
Двигатель: 7A-FE
|
|
Интересно. Надо попробовать. Я так понимаю МГТФ совсем поненький должен быть? А эти две части параллельно или последовательно соединял? И ещё какие-нибудь регуляторы мутил или просто кнопкой?
_________________ Carina E 7A-FE,LB 11.96 г. газенваген
Сдам комнату одной девушке. Двоим не сдам - здоровье уже не то.

|
|
| Вернуться к началу |
|
 |
Кто сейчас на конференции |
Сейчас этот форум просматривают: нет зарегистрированных пользователей и гости: 18 |
|
Вы не можете начинать темы Вы не можете отвечать на сообщения Вы не можете редактировать свои сообщения Вы не можете удалять свои сообщения Вы не можете добавлять вложения
|
|