Сообщения без ответов | Активные темы
| Автор |
Сообщение |
|
Mouflon
|
Добавлено: Пн янв 24, 2011 2:28 pm |
|
 |
| Человек-легенда |
 |
Зарегистрирован: Ср фев 13, 2008 2:13 pm Сообщения: 7062 Откуда: Мытищи Репутация: 150 [ ? ]
Машина: Mitsubishi Outlander XL
Год выпуска: 2008
|
БелыйГусь писал(а): antiakela писал(а): странное поведение лямбды. 0.51в при незаведённой машине 0.51 вольта для S-двигателей норма при отсутствии обратной связи и при отсутствии лямды 
Михал Иваныч, но у меня то при снятой лямбде 0 казало... а у меня 3s-fe самый что ни на есть... Странно однако...
_________________ Mitsubishi Outlander XL'2008 6B31 "Кролик" Любителям считать деньги в чужих карманах не хватает времени залатать дыры в своих.
|
|
| Вернуться к началу |
|
 |
|
Veter M
|
Добавлено: Пн янв 24, 2011 2:30 pm |
|
 |
| Самостоятельный |
Зарегистрирован: Чт янв 20, 2011 12:19 pm Сообщения: 43 Откуда: Украина, Мелитополь Репутация: 1 [ ? ]
|
|
Уважаемый "Белый Гусь" - прошу вас посмотреть мой файл диагностики. Месяц бьюсь как рыба об воду.... Ничего не получается.
В чем может быть причина такого состава смеси??
Файл выложен выше.
Единственное что было обнаружено - подсос воздуха на впуске - но помоему от этого обороты могут плавать - но смесь багатить мозги не будут.
Заранее огромное спасибо.
Добавлено спустя 2 минуты 6 секунд:
Упс, уже перескачил на другую страничку - выкладываю файл снова, еще раз прошу - прокоментируйте кто-то. не будте так безразличны))))
|
|
| Вернуться к началу |
|
 |
|
GASCHE
|
Добавлено: Пн янв 24, 2011 4:07 pm |
|
 |
| Инструктор |
 |
Зарегистрирован: Пн мар 16, 2009 3:11 pm Сообщения: 306 Репутация: 5 [ ? ]
|
Mouflon писал(а): С движком мучается antiakela. Я только подвёз шнурок и сняли лог. Понял моя хата с краю, будем ждать antiakela. Veter M писал(а): Диагностика показала что смесь постояно богатая и кривая смеси даже не колышится. Почему не колышется, посмотрите при отсечке. К регулятору давления топлива вакуум подводиться?
_________________ Я не диагност я только учусь.
|
|
| Вернуться к началу |
|
 |
|
Veter M
|
Добавлено: Вт янв 25, 2011 9:36 am |
|
 |
| Самостоятельный |
Зарегистрирован: Чт янв 20, 2011 12:19 pm Сообщения: 43 Откуда: Украина, Мелитополь Репутация: 1 [ ? ]
|
GASCHE писал(а): Почему не колышется, посмотрите при отсечке. К регулятору давления топлива вакуум подводиться?
При отсечке кривая смеси падает в бедную - и моментально поднимается в богатую, где и стоит без изменений.
Что касается подвода вакуума к регулятору давления топлива - не проверял, и как это может повлиять на состав смеси?? Объясните пожалуйста...
_________________ 4А-FE, LB, 1995г.в., англичанка, лифтбек
|
|
| Вернуться к началу |
|
 |
|
GASCHE
|
Добавлено: Вт янв 25, 2011 11:33 am |
|
 |
| Инструктор |
 |
Зарегистрирован: Пн мар 16, 2009 3:11 pm Сообщения: 306 Репутация: 5 [ ? ]
|
Veter M писал(а): При отсечке кривая смеси падает в бедную - и моментально поднимается в богатую Значит колышется  Veter M писал(а): Объясните пожалуйста... Читаем физику, постоянный расход через сопло, только при постоянном перепаде давления.
_________________ Я не диагност я только учусь.
|
|
| Вернуться к началу |
|
 |
|
forsash
|
Добавлено: Вт янв 25, 2011 12:06 pm |
|
 |
| На доске почета |
Зарегистрирован: Чт июл 16, 2009 9:49 pm Сообщения: 1401 Откуда: Сибирь-матушка (Омск) Репутация: 23 [ ? ]
Машина: Carina E Wagon
Год выпуска: 1996
Двигатель: 4a-fe LB
|
Veter M писал(а): Но как я понимаю причина постоянно богатой смеси в этом быть не может. Датчик обедненки проверен - 100% исправен. Кто чем может помочь, что подсказать????
Во первых посмотреть коды ошибок, а не гадать....
Во вторых снять лог во время поездки.....
Причин для такого лога много - нерабочий датчик обеднёнки(ошибка 21),
проблемы с избыточным давлением в рампе - не рабочий топливный регулятор, или отсутствие на нём разряжения с впускного коллектора,
и тд.
Кстати иногда при такой быстрой записи лога , EBU просто не выдаёт данные по смеси.....Хотя при нажатии газа...вроде должно всё появиться....
Снимай лог поезки в режиме завёл - погрел - поехал - при нагреве более 90град. и появлении ос , постоял - поехал плавно, не сильно педалируя - встал , немного подождал-выключил - сохранил. Но для этого нужен ноутбук...
Может станет понятней. Во всяком случае будет видно как ведёт себя ос , коррекция и смесь в движении.....
_________________ Carina E Wagon 4A-FE LB 1996 МКПП - уже за 300 000
|
|
| Вернуться к началу |
|
 |
|
Veter M
|
Добавлено: Вт янв 25, 2011 2:05 pm |
|
 |
| Самостоятельный |
Зарегистрирован: Чт янв 20, 2011 12:19 pm Сообщения: 43 Откуда: Украина, Мелитополь Репутация: 1 [ ? ]
|
forsash писал(а): Во первых посмотреть коды ошибок, а не гадать....
В том то и дело что кодов ошибок нет.
Попробывать в движении - обязательно попробую, но сейчас нет такой возможности. Диагностику делал у знакомого от ПК, бука у меня тоже нет.... У меня уже такая мысль - может что то с цепью от датчика до мозгов - прозванивал только один провод, кот идет на разъем LB блока управления, звонится нормально. Может еще какой то провод нужно было проверить, я в электрике слабоват))) так что просто не знаю может еще что то нужно было прозвонить. Но датчик скорее рабочий - он ведь показывает что смесь бедная когда срабатывает отсечка, получается что сигнал от него на мозги поступает???
Вопрос - из-за подсоса воздуха во впускном коллекторе, в районе корпуса заслонок может быть такая ситуация - помоему нет, прав я или нет?
Заранее всем спасибо.
_________________ 4А-FE, LB, 1995г.в., англичанка, лифтбек
|
|
| Вернуться к началу |
|
 |
|
forsash
|
Добавлено: Вт янв 25, 2011 2:31 pm |
|
 |
| На доске почета |
Зарегистрирован: Чт июл 16, 2009 9:49 pm Сообщения: 1401 Откуда: Сибирь-матушка (Омск) Репутация: 23 [ ? ]
Машина: Carina E Wagon
Год выпуска: 1996
Двигатель: 4a-fe LB
|
Veter M писал(а): Попробывать в движении - обязательно попробую, но сейчас нет такой возможности. Диагностику делал у знакомого от ПК, бука у меня тоже нет.... У меня уже такая мысль - может что то с цепью от датчика до мозгов - прозванивал только один провод, кот идет на разъем LB блока управления, звонится нормально. Может еще какой то провод нужно было проверить, я в электрике слабоват))) так что просто не знаю может еще что то нужно было прозвонить. Но датчик скорее рабочий - он ведь показывает что смесь бедная когда срабатывает отсечка, получается что сигнал от него на мозги поступает??? Если нет нагрева датчика или нет его работы, загорается ошибка 21.. Но у клубней наблюдалось и иное поведение - работы нет или некая задумчивость датчика...А чек не горит.....Для проверки датчика есть определённая процедура, описанная в мурзилке....Есть тема в фак... Veter M писал(а): Вопрос - из-за подсоса воздуха во впускном коллекторе, в районе корпуса заслонок может быть такая ситуация - помоему нет, прав я или нет? Заранее всем спасибо.
Нет, подсос воздуха ведёт себя по-другому, его может и нет.....
Короче для дальнейших мыслей проверяй регулятор давления топлива - давление в топливной системе на хх и на заглушенном двигателе (при принудительном включении насоса)....
и далее датчик обеднёнки...(можно ездовой тест по методике, можно поставить заведомо исправный). Можно потом и дальше мороковать  .
Хотя странно, мозг вроде как видит богатую смесь и не пытается её исправить....Форсы льют больше положенного... странно. скорее всего ECU что-то получает, но не верит датчику....Кстати с таким -же успехом можно его просто отключить.....И если ничего не изменится в поведении движка, только заморгает чек, то смотреть датчик- и провода к нему. Кстати так-же проверять контакты на ECU, на которые эти провода приходят.......
_________________ Carina E Wagon 4A-FE LB 1996 МКПП - уже за 300 000
Последний раз редактировалось forsash Вт янв 25, 2011 3:03 pm, всего редактировалось 2 раз(а).
|
|
| Вернуться к началу |
|
 |
|
Veter M
|
Добавлено: Вт янв 25, 2011 2:53 pm |
|
 |
| Самостоятельный |
Зарегистрирован: Чт янв 20, 2011 12:19 pm Сообщения: 43 Откуда: Украина, Мелитополь Репутация: 1 [ ? ]
|
|
И еще одно что было мной замечено - когда подключали датчик обедненки к осцилографу, картина наблюдалась следующая - на ХХ и на оборотах смесь была всегда богатая, а когда подали воздух за дрос. заслонку в обход КРХХ(отсоединили шланг от рессивера) - стало видно что кривая опустилась. А когда делал потом диагностику, смесь богатая - снимаю опять тот же шланг с ресивера - и по кривой по программе ничего не изменилось. Как можете прокоментировать??
Заранее огромное спасибо!
_________________ 4А-FE, LB, 1995г.в., англичанка, лифтбек
|
|
| Вернуться к началу |
|
 |
|
forsash
|
Добавлено: Вт янв 25, 2011 3:06 pm |
|
 |
| На доске почета |
Зарегистрирован: Чт июл 16, 2009 9:49 pm Сообщения: 1401 Откуда: Сибирь-матушка (Омск) Репутация: 23 [ ? ]
Машина: Carina E Wagon
Год выпуска: 1996
Двигатель: 4a-fe LB
|
Veter M писал(а): стало видно что кривая опустилась
Добавили воздуха и смесь стала бедной? Какая кривая?
Жалко что это не записали в лог....
Да, нужно в подпись добавить ланные о машинке и о движке...
_________________ Carina E Wagon 4A-FE LB 1996 МКПП - уже за 300 000
|
|
| Вернуться к началу |
|
 |
|
Veter M
|
Добавлено: Вт янв 25, 2011 3:24 pm |
|
 |
| Самостоятельный |
Зарегистрирован: Чт янв 20, 2011 12:19 pm Сообщения: 43 Откуда: Украина, Мелитополь Репутация: 1 [ ? ]
|
forsash писал(а): Если нет нагрева датчика или нет его работы, загорается ошибка 21.. Но у клубней наблюдалось и иное поведение - работы нет или некая задумчивость датчика...А чек не горит.....Для проверки датчика есть определённая процедура, описанная в мурзилке....Есть тема в фак... - Давление в рампе -2,7-2,8 - норма, - Датчик обедненки проверялся перестановкой на другое авто (там датчик не работал) - у него мой датчик заработал и кривая смеси "заплясала очень красиво". Потом еще проверил датчик по методике буваря по напряжениям - датчик в порядке..... Я уже на знаю куда "мороковать"))))) Есть вариант провести от датчика в обход всем проводам провод к мозгам - проверить целостность цепей. только не знаю как это сделать. т.к. в электрике не силен.. Уже не знаю гиде искать. Вроде все работает нормально, ни дерганий, ни колбасни - но этот расход огоромный бьет по карману, да и ждать пока исправный датчик обедненки умрет от богатой смеси тоже не хочется... Есть у кого то какие-то предположения? Заранее всем спасибо. Добавлено спустя 11 минут 32 секунды:forsash писал(а): Добавили воздуха и смесь стала бедной? Какая кривая?
К сожалению тогда о записи логов я еще ничего знал и делалось это в разные дни и в разных местах.
Когда датчик подключили к осцилографу - появилась диаграмма, зависимость чего от чего я не помню. .... и вот когда воздуха добавили - эта кривая опустилась ближе к нулевой линиии. Если не понятно объяснил - сори....
А подпись - сейчас буду делать, я не давно тут. так что сори)))
_________________ 4А-FE, LB, 1995г.в., англичанка, лифтбек
|
|
| Вернуться к началу |
|
 |
|
forsash
|
Добавлено: Вт янв 25, 2011 3:25 pm |
|
 |
| На доске почета |
Зарегистрирован: Чт июл 16, 2009 9:49 pm Сообщения: 1401 Откуда: Сибирь-матушка (Омск) Репутация: 23 [ ? ]
Машина: Carina E Wagon
Год выпуска: 1996
Двигатель: 4a-fe LB
|
Veter M писал(а): Я уже на знаю куда "мороковать"))))) Есть вариант провести от датчика в обход всем проводам провод к мозгам - проверить целостность цепей. только не знаю как это сделать. т.к. в электрике не силен.. Уже не знаю гиде искать. Вроде все работает нормально, ни дерганий, ни колбасни - но этот расход огоромный бьет по карману, да и ждать пока исправный датчик обедненки умрет от богатой смеси тоже не хочется... Проводка скорей всего исправна, иначе бы горел чек....Скорее всего контакты...На разъёме косы в датчик и на ECU....По питанию и земле.. Veter M писал(а): Датчик обедненки проверялся перестановкой на другое авто (там датчик не работал) - у него мой датчик заработал и кривая смеси "заплясала очень красиво". Потом еще проверил датчик по методике буваря по напряжениям - датчик в порядке.....
Есть ездовой тест, скорее всего высветит чек..... Нужно сделать....
Проверь состояние цепей питания....
Получишь 4 значения.Только на хх.....
1. на аккуме, плюс относительно минуса.
2. на аккуме, плюс относительно корпуса машины..
3. на +В на диагностическом разъёме , относительно минуса аккума.
4. на +В на диагностическом разъёме относительно Е1 на диагностическом разъёме.
Ну и прочистка контактов на разъёмах ECU. Удачи.
_________________ Carina E Wagon 4A-FE LB 1996 МКПП - уже за 300 000
Последний раз редактировалось forsash Вт янв 25, 2011 7:24 pm, всего редактировалось 4 раз(а).
|
|
| Вернуться к началу |
|
 |
|
Veter M
|
Добавлено: Вт янв 25, 2011 3:32 pm |
|
 |
| Самостоятельный |
Зарегистрирован: Чт янв 20, 2011 12:19 pm Сообщения: 43 Откуда: Украина, Мелитополь Репутация: 1 [ ? ]
|
forsash писал(а): Есть ездовой тест, скорее всего высветит чек.....
Почему так думаете что ездовой тест высветит чек - на другом авто датчик мой заработал, даи по методике Легиона он тоже вроде рабочий.
_________________ 4А-FE, LB, 1995г.в., англичанка, лифтбек
|
|
| Вернуться к началу |
|
 |
|
forsash
|
Добавлено: Вт янв 25, 2011 3:40 pm |
|
 |
| На доске почета |
Зарегистрирован: Чт июл 16, 2009 9:49 pm Сообщения: 1401 Откуда: Сибирь-матушка (Омск) Репутация: 23 [ ? ]
Машина: Carina E Wagon
Год выпуска: 1996
Двигатель: 4a-fe LB
|
Veter M писал(а): Почему так думаете что ездовой тест высветит чек - на другом авто датчик мой заработал, даи по методике Легиона он тоже вроде рабочий. _________________
Потому-что на твоей машине по причине чего-то он устойчиво не работает....
лб? ????.......вот блин а у тебя какой номер датчика? Датчик то для твоего движка родной? Блин мы с тобой забили всю тему, надо бы нас отсюда отделить.....сорри.
_________________ Carina E Wagon 4A-FE LB 1996 МКПП - уже за 300 000
|
|
| Вернуться к началу |
|
 |
|
Veter M
|
Добавлено: Вт янв 25, 2011 4:35 pm |
|
 |
| Самостоятельный |
Зарегистрирован: Чт янв 20, 2011 12:19 pm Сообщения: 43 Откуда: Украина, Мелитополь Репутация: 1 [ ? ]
|
forsash писал(а): Датчик то для твоего движка родной?
Но помоему и тема у нас подходящая - ведь та диагностика, кот я делал ничего связанного с моей причиной богатой смеси не показала. Может у кого то еще будут свежие мысли. Вылаживаю еще разочек свой лог.
Может кто-то еще что то скажет.
А датчик - 89463 - (070) - вроде мой родной
Добавлено спустя 13 минут 15 секунд:
Нужна помощь!
Упс. Лог забыл выложить)
_________________ 4А-FE, LB, 1995г.в., англичанка, лифтбек
|
|
| Вернуться к началу |
|
 |
|
БелыйГусь
|
Добавлено: Вт янв 25, 2011 6:43 pm |
|
 |
| Хранитель традиций клуба, Модератор |
 |
Зарегистрирован: Пн сен 24, 2007 9:36 pm Сообщения: 4584 Откуда: Москва, ЗАО, Раменки Репутация: 141 [ ? ]
|
Veter M, у меня тоже наблюдается подобная фигня, залипание смеси в богатом положении. Варианта два:
- это такой особый алгоритм на Линбёрнах, мы ведь про эти линбёрны и не знаем в подробностях
- это все-таки бага, но вот что за бага и как ее лечить?
Есть у меня подозрение на качество контактов в фишке бедного датчика. Потому как был случай несколько раз подряд фишку отстегнуть/пристегнуть. И смесь вдруг стала переключаться. И сейчас переключается. Нахолодную. А нагорячую то переключается, то нет. Последнее чаще
Попробуй контактики фишки тщательно прочистить. Если заработает, будем считать одну из тайн линбёрна раскрытой 
_________________ CarinaE SF, 7A-FE LB, 07.1996, англичанка
|
|
| Вернуться к началу |
|
 |
|
forsash
|
Добавлено: Вт янв 25, 2011 7:17 pm |
|
 |
| На доске почета |
Зарегистрирован: Чт июл 16, 2009 9:49 pm Сообщения: 1401 Откуда: Сибирь-матушка (Омск) Репутация: 23 [ ? ]
Машина: Carina E Wagon
Год выпуска: 1996
Двигатель: 4a-fe LB
|
БелыйГусь писал(а): Veter M, у меня тоже наблюдается подобная фигня, залипание смеси в богатом положении.
Для прояснения природы лб и для сравнения........(мне не хватало образцов нормальной работы лб для сравнения).
Вот мои наблюдения, На 6 мин не залипает никогда..... Есть некаая закономерность с установкой(изменением, адаптированием топливной корекции).Равномерно может "залипнуть" на бедно или богато не более 6-12 кадров......
Все контакты почищены.....Повторю, все разъёмы ECU, контакты фишек, контакты по земле и питанию.
К сведению мой лог. Да, и добавляю для понятности лог самого прогрева.
_________________ Carina E Wagon 4A-FE LB 1996 МКПП - уже за 300 000
|
|
| Вернуться к началу |
|
 |
|
Veter M
|
Добавлено: Ср янв 26, 2011 9:43 am |
|
 |
| Самостоятельный |
Зарегистрирован: Чт янв 20, 2011 12:19 pm Сообщения: 43 Откуда: Украина, Мелитополь Репутация: 1 [ ? ]
|
|
Всем спасибо за ответы - в субботу устраню подсос воздуха на впуске (в районе корпуса заслонок клапанов), где именно не знаю - буду искать... Попробую пройтись по всей проводке. почищу все клемы, разъемы. Ну а тогда посмотрим.
Если будет что то интересное, обязательно отпишусь.
Добавлено спустя 14 минут 24 секунды:
Есть предположение что причина все та ки в проводке от датчика до мозгов. ХОчу подсоединить датчик обедненки в обход проводки авто (для проверки). Кто может подсказать куда какие провода пускать. и все ли провода идут на прямую (без реле и т.д.).
_________________ 4А-FE, LB, 1995г.в., англичанка, лифтбек
|
|
| Вернуться к началу |
|
 |
|
forsash
|
Добавлено: Ср янв 26, 2011 10:19 am |
|
 |
| На доске почета |
Зарегистрирован: Чт июл 16, 2009 9:49 pm Сообщения: 1401 Откуда: Сибирь-матушка (Омск) Репутация: 23 [ ? ]
Машина: Carina E Wagon
Год выпуска: 1996
Двигатель: 4a-fe LB
|
Veter M писал(а): Есть предположение что причина все та ки в проводке от датчика до мозгов. ХОчу подсоединить датчик обедненки в обход проводки авто (для проверки). Кто может подсказать куда какие провода пускать. и все ли провода идут на прямую (без реле и т.д.). _________________
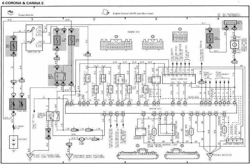
Прежде чем чего-либо повреждать, сними бардачёк и -кратковременно повытыкай - повтыкай разъёмы ЕСU, И всё-таки проверь именно вот так
http://www.carina-e.ru/viewtopic.php?p=292354#292354 состояние цепей питания.
Результаты по пунктам суда....
Станет многое понятно.
| Вложения: |

эл. схема EBU_.jpg [ 122.49 КБ | Просмотров: 9941 ]
|
_________________ Carina E Wagon 4A-FE LB 1996 МКПП - уже за 300 000
Последний раз редактировалось forsash Ср янв 26, 2011 2:23 pm, всего редактировалось 1 раз.
|
|
| Вернуться к началу |
|
 |
|
Veter M
|
Добавлено: Ср янв 26, 2011 1:32 pm |
|
 |
| Самостоятельный |
Зарегистрирован: Чт янв 20, 2011 12:19 pm Сообщения: 43 Откуда: Украина, Мелитополь Репутация: 1 [ ? ]
|
|
Сегодня обязательно проверю - результаты завтра выложу.
Спасибо!!!
_________________ 4А-FE, LB, 1995г.в., англичанка, лифтбек
|
|
| Вернуться к началу |
|
 |
|
Veter M
|
Добавлено: Пн янв 31, 2011 9:40 am |
|
 |
| Самостоятельный |
Зарегистрирован: Чт янв 20, 2011 12:19 pm Сообщения: 43 Откуда: Украина, Мелитополь Репутация: 1 [ ? ]
|
|
Добрый день!
Проверил, напряжение в цепях , как писал forsash, вот что получилось:
1. на аккуме, плюс относительно минуса. 14В (напряжение было не постояяно, прыгало между 6В и 14В)
2. на аккуме, плюс относительно корпуса машины. 14В (напряжение было не постояяно, прыгало между 6В и 14В).
3. на +В на диагностическом разъёме , относительно минуса аккума. - 13В.
4. на +В на диагностическом разъёме относительно Е1 на диагностическом разъёме. - 13В.
В пятницу устранил подсос воздуха - воздух сосало по сальничкам оси привода заслонок во впускном коллекторе. Обороты стали на место, давление в коллекторе увеличилось до нормального..... А вот кривая топлива - постоянно в богатой, причем если снять фишку с датчика обедненки - кривая падает в бедную смесь, и двигатель работает не устойчиво, время впрыска увеличивается до 5мс. Но обратной связи в этот раз так и не было, ни на ХХ, ни на оборотах.
Парадокс))
Кто что подскажет...
_________________ 4А-FE, LB, 1995г.в., англичанка, лифтбек
|
|
| Вернуться к началу |
|
 |
|
БелыйГусь
|
Добавлено: Пн янв 31, 2011 10:03 am |
|
 |
| Хранитель традиций клуба, Модератор |
 |
Зарегистрирован: Пн сен 24, 2007 9:36 pm Сообщения: 4584 Откуда: Москва, ЗАО, Раменки Репутация: 141 [ ? ]
|
Veter M писал(а): на аккуме, плюс относительно минуса. 14В (напряжение было не постояяно, прыгало между 6В и 14В) Это как? В голове не укладывается  Veter M писал(а): если снять фишку с датчика обедненки - кривая падает в бедную смесь, и двигатель работает не устойчиво, время впрыска увеличивается до 5мс Значит датчик работает  Veter M писал(а): обратной связи в этот раз так и не было, ни на ХХ, ни на оборотах. Парадокс)) Парадокс, видишь ли, в том, что протокол мы разбирали на коленке, Тойота с Денсо нам материалов по протоколу не давала. Для обычных двигателей флаг 11.5 с большой долей вероятности действительно ОС. А вот для линбёрнов этот флаг может означать совсееем другое. И в этой связи вполне возможно, что ты ищешь в темной комнате отсутствующую там черную кошку Добавлено спустя 1 минуту 25 секунд:Veter M писал(а): В пятницу устранил подсос воздуха - воздух сосало по сальничкам оси привода заслонок во впускном коллекторе А вот тут совсем бы не помешал отчетец, право слово 
_________________ CarinaE SF, 7A-FE LB, 07.1996, англичанка
|
|
| Вернуться к началу |
|
 |
|
Veter M
|
Добавлено: Пн янв 31, 2011 2:07 pm |
|
 |
| Самостоятельный |
Зарегистрирован: Чт янв 20, 2011 12:19 pm Сообщения: 43 Откуда: Украина, Мелитополь Репутация: 1 [ ? ]
|
|
Я сам очень удивился что напряжение прыгает, на аккуме на незаведенном авто напряжение четко стоит 12,7В. Завел - начинаю мерять - напряжение 14В и резко до 6В падает, и так с периодичностью 5-6с. скачки продолжаются..... Что может быть пока сам не понимаю...
А вот что касается подсоса воздуха:
В пятницу снял впускной коллектор- состояние прокладок было отличное, прежний хозяин их не так давно менял, состояние привалочных поверхностей тоже хорошее. Ну вариантов больше не было - и начал я менять сальники осей заслонок. Интересное это занятие оказалось и заняло большую часть времени основной процедуры. Что б вытянуть сальники нужно открутить по 2 винта, которыми крепится заслонка к оси, после того как винты откручины - оська вытягивается и демонтируем сальники. вот с откручиванием винтов и оказалась самая большая проблема - они посажены на стоп-герметик и выкрутить их отверткой просто не возможно. Боковые кусачки решили проблему, правда один винт пришлось высверливать. Снял я сальнички, кстати их размерность 8*14*4 - и поехал искать аналог. На удивление оказались такие - с коробки Фольца Гольфа, они стоят там на выжимном и стоят копейки. Купил - поставил, собрал. проверил форсунки, помыл КХХ и дрос. заслонку.
Завел, все работает - подсоса нет.
А смесь богатая зараза, хоть убей.......Не пробовал я при движении посмотреть что там творится. бука нет, и взять пока не у кого.
Но загадка осталась и спать не дает, хотя и есть не просит...
_________________ 4А-FE, LB, 1995г.в., англичанка, лифтбек
|
|
| Вернуться к началу |
|
 |
|
Li2n
|
Добавлено: Пн янв 31, 2011 2:21 pm |
|
 |
| Заслуженный |
 |
Зарегистрирован: Пт сен 28, 2007 12:16 am Сообщения: 959 Откуда: ПИТЕР Репутация: 3 [ ? ]
|
|
Здается мне, тебе нужно ради эксперимента мозг поменять. Чтобы точно определить что дело не в нем. А ты датчик прозванивал на разьеме эбу?
_________________ Ржавеем помаленьку с 93 года....
|
|
| Вернуться к началу |
|
 |
|
forsash
|
Добавлено: Пн янв 31, 2011 3:11 pm |
|
 |
| На доске почета |
Зарегистрирован: Чт июл 16, 2009 9:49 pm Сообщения: 1401 Откуда: Сибирь-матушка (Омск) Репутация: 23 [ ? ]
Машина: Carina E Wagon
Год выпуска: 1996
Двигатель: 4a-fe LB
|
Veter M писал(а): Я сам очень удивился что напряжение прыгает, на аккуме на незаведенном авто напряжение четко стоит 12,7В. Завел - начинаю мерять - напряжение 14В и резко до 6В падает, и так с периодичностью 5-6с. скачки продолжаются..... Что может быть пока сам не понимаю...
Это означает, что вот-твоя проблема. На аккуме резко напряжение изменится не может, следовательно у тебя :
1. Где-то на клеммах контакты плывут (проверять контакты клемм акумулятора, зачищать.
2. Возможно у тебя проблема с генератором....
В любом случае напряжение должно быть стабильным в районе 12.7В на выключенной и 13.8В на включенном движке. Ну там немного плавать +- 0.1В, ну не вдвое-же. Вот у тебя лямда и не нагревается....Возможно напряжение и падает когда EBU пытается импульсами греть датчик обеднёнки....
Далее разница напряжений на аккуме(14В) и на EBU(13В) говорит о наличии окислений по + питания. По земле всё в порядке.
Так-что первым делом разбирайся со скачками....
Потом расскажу что дальше чистить.
_________________ Carina E Wagon 4A-FE LB 1996 МКПП - уже за 300 000
Последний раз редактировалось forsash Вт фев 01, 2011 6:22 pm, всего редактировалось 1 раз.
|
|
| Вернуться к началу |
|
 |
Кто сейчас на конференции |
Сейчас этот форум просматривают: нет зарегистрированных пользователей и гости: 14 |
|
Вы не можете начинать темы Вы не можете отвечать на сообщения Вы не можете редактировать свои сообщения Вы не можете удалять свои сообщения Вы не можете добавлять вложения
|
|