Сообщения без ответов | Активные темы
| Автор |
Сообщение |
|
siam_
|
Добавлено: Ср июн 22, 2016 2:10 pm |
|
 |
| На доске почета |
 |
Зарегистрирован: Пт апр 13, 2012 11:51 am Сообщения: 1244 Откуда: Санкт Петербург Репутация: 19 [ ? ]
Машина: Тойота корона ст190
Год выпуска: 1992
Двигатель: 2с
|
|
ALEX-72 Ну на дизеле,там на свечах накала плюс,в положение АСС,но он не постоянно. Открывается клапан отсечки,иначе не заведётся,так же и глушится,питание снимается,клапан закрывается. Где то же должен быть плюс.
_________________ Тойота корона 1992г 2С дизель СТ190
|
|
| Вернуться к началу |
|
 |
|
ALEX-72
|
Добавлено: Ср июн 22, 2016 2:21 pm |
|
 |
| Герой былин народных |
 |
Зарегистрирован: Пн сен 30, 2013 7:47 am Сообщения: 3890 Откуда: Тюмень Репутация: 123 [ ? ]
Машина: Carina E Sedan
Год выпуска: 1993
Двигатель: 7A-FE STD теперь АКПП :-)
|
PoTaP0ffs писал(а): перестал дополнительный стопарь работать и обогрев заднего стекла Что то я это просмотрел, в стопаре лампу проверял?, может просто перегорела, по обогреву, если реле щелкает, значит или теряется плюс по пути от реле к стеклу, или масса от стекла на кузов, как вариант, возможно масса была общая на стоп и обогрев, надо искать массу и проверять. Плюс обогрева обычно идет вдоль порога по стороне водителя к стеклу, значит масса с противоположной стороны, если честно не помню где точно, или под пластиковой обшивкой задней стойки крыши, или под задней полкой, да у нас и по разному может быть. PoTaP0ffs писал(а): Сфоткал прикуриватель Ой кто то постарался, как я погляжу  , ладно будем распутывать  , 1 белый с черной полосой, скорее всего на своем месте, его не трогаем. 2 желтый открутить, и пока в сторону убрать, потом вернемся к нему, им получается продублировали красный отрезанный провод, только не понятно зачем от габаритов  . 3 красный нужно восстановить, это был плюс прикуривателя, объясню почему его отрезали, видимо перегорел плавкий предохранитель, такое бывает если включить что то мощное (компрессор например), контакты перегреваются, и этот предохранитель (по сути перемычка) плавится, вот она, выделил: Вложение:
Плавкий предохранитель.JPG [ 184.17 КБ | Просмотров: 7334 ]
Но она в изоляции, по этому не видно что она сгорела, у меня тоже сгорала, восстанавливал так: берем кусок олова без флюса, диаметром 1 мм., берем термоусадку чтоб налезла на него 1.5-2 мм., вымеряем длину термоусадки, по старой изоляции, отрезаем нужный размер, одеваем на кусочек (см 3-4) олова, очень аккуратно греем зажигалкой на расстоянии от пламени, чтоб олово не поплыло  , как термоусадка обхватит олово, хватит  , далее берем прикуриватель, снимаем клемму красного провода с контакта, откручиваем контакт от прикуривателя, тут нужно внимание  , между пластинами где зажат пред., проложена изолирующая шайба, раскладываем все по порядку, потом нужно будет собрать все так как было  , разгибаем усы где зажат сгоревший пред., вставляем туда свежеизготовленый, обжимаем возле изоляции, лишнее олово отрезаем, собираем в обратном порядке, одеваем клемму красного провода, все с этим закончили  , можно конечно просто выкинуть изолирующую шайбу, тогда ток пойдет на прямую, но останемся без защиты  , далее: 4 желтый провод, судя по тому что он соединен с зеленым, это плюс на подсветку прикуривателя, сам решай как его соеденить с лампой, 5 оставшийся четвертый контакт в разъеме, видимо масса лампы подсветки, вот вроде бы и все  ALEX-72 писал(а): почему при зажигании включаются габариты? а на этом разъеме нет ни каких не заводских соединений-перемычек?, если не здесь, значит еще где то наколхожено, искать нужно Добавлено спустя 1 минуту 32 секунды:siam_ писал(а): на свечах накала плюс,в положение АСС Странно  , зачем греть свечи в режиме аксессуаров 
_________________ Алексей.
|
|
| Вернуться к началу |
|
 |
|
siam_
|
Добавлено: Ср июн 22, 2016 2:59 pm |
|
 |
| На доске почета |
 |
Зарегистрирован: Пт апр 13, 2012 11:51 am Сообщения: 1244 Откуда: Санкт Петербург Репутация: 19 [ ? ]
Машина: Тойота корона ст190
Год выпуска: 1992
Двигатель: 2с
|
ALEX-72Ну так на бензинке на свечах тоже в АСС. На дизеле,сначала идёт прогрев свечей в положение АСС,и открывается клапан на топливном насосе ,когда гаснет спираль,на стартер,заводится движок.Потом ключ в положение АСС. Какое то время,на свечах ещё есть питание,как двигатель прогреется,они отключаются. Это система запуска холодного двигателя. На бензинке в АСС тоже ведь питание есть,ну на траблёре,или ещё...где там? Я ни чё не напутал? 
_________________ Тойота корона 1992г 2С дизель СТ190
|
|
| Вернуться к началу |
|
 |
|
ALEX-72
|
Добавлено: Ср июн 22, 2016 3:03 pm |
|
 |
| Герой былин народных |
 |
Зарегистрирован: Пн сен 30, 2013 7:47 am Сообщения: 3890 Откуда: Тюмень Репутация: 123 [ ? ]
Машина: Carina E Sedan
Год выпуска: 1993
Двигатель: 7A-FE STD теперь АКПП :-)
|
siam_Ты путаешь "ACC" и "ON", вообще порядок на замке такой: LOCK > ACC > ON > STARTв положении "ACC" работает прикуриватель, часы и магнитола, может еще чего то должно, но я остальное сам устанавливал, и подключал через "ON" 
_________________ Алексей.
|
|
| Вернуться к началу |
|
 |
|
siam_
|
Добавлено: Ср июн 22, 2016 3:20 pm |
|
 |
| На доске почета |
 |
Зарегистрирован: Пт апр 13, 2012 11:51 am Сообщения: 1244 Откуда: Санкт Петербург Репутация: 19 [ ? ]
Машина: Тойота корона ст190
Год выпуска: 1992
Двигатель: 2с
|
ALEX-72А... ну да,сори. Короче в положение ON нужен + под капотом.
_________________ Тойота корона 1992г 2С дизель СТ190
|
|
| Вернуться к началу |
|
 |
|
ALEX-72
|
Добавлено: Ср июн 22, 2016 3:37 pm |
|
 |
| Герой былин народных |
 |
Зарегистрирован: Пн сен 30, 2013 7:47 am Сообщения: 3890 Откуда: Тюмень Репутация: 123 [ ? ]
Машина: Carina E Sedan
Год выпуска: 1993
Двигатель: 7A-FE STD теперь АКПП :-)
|
siam_ писал(а): Короче в положение ON нужен + под капотом. Ну так тогда с клапана и бери, в крайнем случае как я писал, через реле, для того чтоб не нагружать проводку клапана, Черепашка-ниндзя электро вакуумный насос туда цеплял 
_________________ Алексей.
|
|
| Вернуться к началу |
|
 |
|
Medved
|
Добавлено: Ср июн 22, 2016 3:45 pm |
|
 |
| Заслуженный |
 |
Зарегистрирован: Пт апр 30, 2010 12:41 am Сообщения: 983 Откуда: Украина.Днепр Репутация: 65 [ ? ]
Машина: Carina E
Год выпуска: 1993
Двигатель: 4A-FE,LB
|
|
Общался с электриком - по цветам проводов, а поскольку он очень часто ковыряет разнообразные авто - если провод зеленый то это для тойот 99% (+) габаритов.
|
|
| Вернуться к началу |
|
 |
|
PoTaP0ffs
|
Добавлено: Ср июн 22, 2016 8:08 pm |
|
 |
| Бригадир |
Зарегистрирован: Чт апр 26, 2012 3:45 pm Сообщения: 163 Откуда: Воронеж Репутация: 1 [ ? ]
Машина: Carina(улыбка)
Год выпуска: 1993
Двигатель: 4s-fe
|
|
ALEX-72 Т.е. получается, что желтый провод, что соединен с зеленым - мы подключаем к плюсу подсветка прикуривателя, красный наращиваем и втыкаем на место желтого, а остальное оставляем как есть? За эти разъяснения спасибо, сделаю, но после того как с габаритами разберусь, ведь удобнее на прикуривателе смотреть, чем на улицу бегать))) Вопрос теперь почему при ACC включаются габариты, судя по всему они не должны включатся при положении ACC, а должны включатся уже при положении ON. Где надо ковырять это все? Я снимал нижнюю часть торпеды, под рулем, но там этих проводов туева куча... Где там че копать?
|
|
| Вернуться к началу |
|
 |
|
Medved
|
Добавлено: Чт июн 23, 2016 12:26 am |
|
 |
| Заслуженный |
 |
Зарегистрирован: Пт апр 30, 2010 12:41 am Сообщения: 983 Откуда: Украина.Днепр Репутация: 65 [ ? ]
Машина: Carina E
Год выпуска: 1993
Двигатель: 4A-FE,LB
|
|
...СТОП... Японская схематика такова - для тачек Carina II, Carina E, Corolla, Corona сборка для японии и европы(исключение скандинавки) - при переключении ключа зажигания никакой наружный свет(габариты) не включаются.
Ищи очередной колхоз и скорее всего под рулем но если колхоз есть то он может быть везде... Есть конечно отличия в схематике но габариты никогда не включались от ключа зажигания, только подрулевым переключателем и по японской системе только включив габариты можно включать ПТФ и передние и задние.
У скандинавок в проводке живет дополнительный блок который врубает ближний свет сразу после заводки двигателя.
У всех колхозов есть отличительные особенности - отрезанные провода, куча скруток и изоленты, хреновая укладка, либо слишком большая либо слишком маленькая длинна проводов и премена цвета оплетки без прохождения фишек.
Добавлено спустя 2 минуты 6 секунд: При включении габаритов обычно кроме прикуривателя обязана включаться подсветка приборки и центральной консоли(печки- климата).
|
|
| Вернуться к началу |
|
 |
|
PoTaP0ffs
|
Добавлено: Чт июн 23, 2016 3:08 am |
|
 |
| Бригадир |
Зарегистрирован: Чт апр 26, 2012 3:45 pm Сообщения: 163 Откуда: Воронеж Репутация: 1 [ ? ]
Машина: Carina(улыбка)
Год выпуска: 1993
Двигатель: 4s-fe
|
Medved писал(а): У всех колхозов есть отличительные особенности - отрезанные провода, куча скруток и изоленты, хреновая укладка, либо слишком большая либо слишком маленькая длинна проводов и премена цвета оплетки без прохождения фишек.
Так там сигналка подключена - там все скручено ппц как, висят 4 предохранителя, но это чуть глубже, за блоком с предохранителями, а вот контакты от подрулевых переключателей идут в фишку для соединения, большую такую фишку, и до нее никаких скруток я не обнаружил, значит где то дальше блин(((( Medved писал(а): При включении габаритов обычно кроме прикуривателя обязана включаться подсветка приборки и центральной консоли(печки- климата). Да, все верно - это включается. Но это все включалось в положении ACC ключа зажигания точно с момента покупки машины. Значит колхоз был до меня. Вот сижу схемы курю. Действительно подсветка включается от габаритов. А вот схемы, на которой сказано, как что делается в положении ACC ключа зажигания, я хрен нашел. Объясните на какой схеме мне искать то, куда идут провода от положения ACC, потому что на схемах показано, что ключ зажигания замыкает/размыкает цепь для стартера. А мне надо понять какие провода куда идут от зажигания. Видать, после поворота ключа в положение acc - ток подается на габариты включая их. Вопрос еще такого плана. Сигналка. При постановки/снятии с нее - она включает фары и габариты - из-за этого и есть вся проблема. В какую цепь включается сигналка, что она включает фары? Получается она встраивается между переключателем и реле фар, тем самым подавая ток на реле - включает фары и габариты?
|
|
| Вернуться к началу |
|
 |
|
ALEX-72
|
Добавлено: Чт июн 23, 2016 8:29 am |
|
 |
| Герой былин народных |
 |
Зарегистрирован: Пн сен 30, 2013 7:47 am Сообщения: 3890 Откуда: Тюмень Репутация: 123 [ ? ]
Машина: Carina E Sedan
Год выпуска: 1993
Двигатель: 7A-FE STD теперь АКПП :-)
|
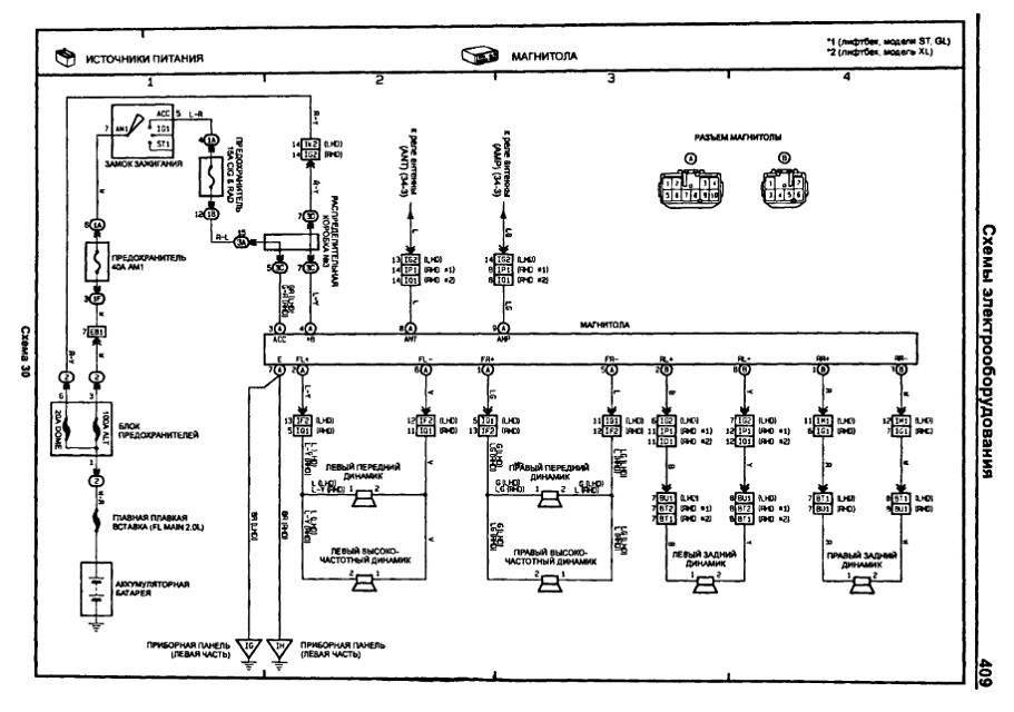
PoTaP0ffs писал(а): желтый провод, что соединен с зеленым Желтым просто наростили провод, смотри что выходит сразу из разъема, там выходит зеленый, проверь со стороны проводки, если тоже зеленый, то это точно + подсветки, далее в разъеме видим огрызок красного рядом с зеленым, его нужно соединить с красным от белой фишки (насколько я вижу он тоже ни куда не подключен), это (+) он же "АСС", со стороны проводки он должен быть синий с красной полосой, остальные 2 если верить схеме, белые с черной полосой, это массы прикуривателя и подсветки, если разной толщины, тогда тот что тоньше на подсветку, вот схемы, правда качество не очень: Вложение:
Подсветка кнопок и т д.jpg [ 172.2 КБ | Просмотров: 7271 ]
Вложение:
Часы и прикуриватель.jpg [ 162.19 КБ | Просмотров: 7271 ]
Вложение:
Магнитола.jpg [ 141.37 КБ | Просмотров: 7271 ]
это тоже может пригодится: Вложение:
Коды цветов проводов.jpg [ 41.04 КБ | Просмотров: 7271 ]
Вот тут насколько мне видно, оба конца красного провода висят в воздухе: Вложение:
Красный.jpg [ 247.92 КБ | Просмотров: 7271 ]
_________________ Алексей.
|
|
| Вернуться к началу |
|
 |
|
PoTaP0ffs
|
Добавлено: Чт июн 23, 2016 11:26 am |
|
 |
| Бригадир |
Зарегистрирован: Чт апр 26, 2012 3:45 pm Сообщения: 163 Откуда: Воронеж Репутация: 1 [ ? ]
Машина: Carina(улыбка)
Год выпуска: 1993
Двигатель: 4s-fe
|
|
ALEX-72 Не совсем верно про красные провода, там 1 отрезан, а второй не отрезан и идет на фишку к прикуривателю. Соединяются они так: Зеленый провод соединен с оранжево-зеленым Красный отрезанный - бело-черный Красный с фишкой - сине-желтый Черно-белый с черно-белым
Таким образом бело-черный это 2 массы. Оранжево-зеленый - это подсветка прикуривателя Сине-желтый - это идет с АСС
У меня получается прикуриватель соединен сразу с подсветкой, поэтому и врубается от габаритов. Вроде с ним все(и да предохранитель что на прикуривателе - он перегорел))))
Теперь осталось разобраться как отрубить включение габаритов от ACC))))
|
|
| Вернуться к началу |
|
 |
|
ALEX-72
|
Добавлено: Чт июн 23, 2016 1:44 pm |
|
 |
| Герой былин народных |
 |
Зарегистрирован: Пн сен 30, 2013 7:47 am Сообщения: 3890 Откуда: Тюмень Репутация: 123 [ ? ]
Машина: Carina E Sedan
Год выпуска: 1993
Двигатель: 7A-FE STD теперь АКПП :-)
|
PoTaP0ffs писал(а): как отрубить включение габаритов от ACC Ну так получается у тебя красный от прикуривателя (штатно) подключен к АСС, А зеленый который становится оранжево-зеленым, подключен через гайку к красному, который подключен к АСС, вот оно у тебя все вместе и включается, надо открутить его, и подключить к лампе подсветки, которую тоже надо предварительно открутить от гайки. Короче надоело мне на пальцах объяснятся  , сходил сфоткал у себя  , контакты я условно пронумеровал, только для того чтоб понять что с чемсоединяется, вот вид разъема со стороны салонной косы: Вложение:
1-Со стороны салонной косы.jpg [ 194.36 КБ | Просмотров: 7253 ]
вот вид разъема со стороны прикуривателя: Вложение:
2-Со стороны прикуривателя.jpg [ 167.8 КБ | Просмотров: 7253 ]
вот таблица какой цвет с каким соединен в разъеме: Вложение:
3-Таблица.jpg [ 90.95 КБ | Просмотров: 7253 ]
вот еще общий вид, но там мало что видно: Вложение:
4-Общий вид.jpg [ 227.24 КБ | Просмотров: 7252 ]
_________________ Алексей.
|
|
| Вернуться к началу |
|
 |
|
PoTaP0ffs
|
Добавлено: Чт июн 23, 2016 1:51 pm |
|
 |
| Бригадир |
Зарегистрирован: Чт апр 26, 2012 3:45 pm Сообщения: 163 Откуда: Воронеж Репутация: 1 [ ? ]
Машина: Carina(улыбка)
Год выпуска: 1993
Двигатель: 4s-fe
|
|
ALEX-72 Спасибо большое))) С прикуривателем я то разобрался. Но хотелось бы вообще отрубить включение габаритов при ACC))))
|
|
| Вернуться к началу |
|
 |
|
ALEX-72
|
Добавлено: Чт июн 23, 2016 1:52 pm |
|
 |
| Герой былин народных |
 |
Зарегистрирован: Пн сен 30, 2013 7:47 am Сообщения: 3890 Откуда: Тюмень Репутация: 123 [ ? ]
Машина: Carina E Sedan
Год выпуска: 1993
Двигатель: 7A-FE STD теперь АКПП :-)
|
|
PoTaP0ffs А ты там все ненужные соединения убрал?
_________________ Алексей.
|
|
| Вернуться к началу |
|
 |
|
Medved
|
Добавлено: Чт июн 23, 2016 1:58 pm |
|
 |
| Заслуженный |
 |
Зарегистрирован: Пт апр 30, 2010 12:41 am Сообщения: 983 Откуда: Украина.Днепр Репутация: 65 [ ? ]
Машина: Carina E
Год выпуска: 1993
Двигатель: 4A-FE,LB
|
|
Больше всего склоняюсь к колхозу с сигналкой, хотя не исключаю гадости в проводке вокруг фар.
Обычно сигналку делают чтоб она мигала либо габаритами, либо поворотами. Если мигает всеми сразу то проблема скорее всего там.
C АСС будет тяжеловато, отдельной схемы по замку зажигания как бы нет. Алгоритм прийдется собирать в кучу с разных схем. ALEX-72 выложил три схемы и по ним видно что ключ в схеме подсветок не задействован. А вот для магнитолы, прикуривателя и часов он используется.
|
|
| Вернуться к началу |
|
 |
|
PoTaP0ffs
|
Добавлено: Чт июн 23, 2016 2:23 pm |
|
 |
| Бригадир |
Зарегистрирован: Чт апр 26, 2012 3:45 pm Сообщения: 163 Откуда: Воронеж Репутация: 1 [ ? ]
Машина: Carina(улыбка)
Год выпуска: 1993
Двигатель: 4s-fe
|
|
Medved Да, сигналка мигает всеми фарами, кроме поворотников. Но если сигналка мигает габаритами, тогда получается что и вся подсветка будет включатся вместе с габаритами - это ведь не совсем правильно?
|
|
| Вернуться к началу |
|
 |
|
ALEX-72
|
Добавлено: Чт июн 23, 2016 3:00 pm |
|
 |
| Герой былин народных |
 |
Зарегистрирован: Пн сен 30, 2013 7:47 am Сообщения: 3890 Откуда: Тюмень Репутация: 123 [ ? ]
Машина: Carina E Sedan
Год выпуска: 1993
Двигатель: 7A-FE STD теперь АКПП :-)
|
PoTaP0ffs писал(а): не совсем правильно Это совсем неправильно, у меня когда машину взял, сигналка была зацеплена на дальний свет, но габариты при этом не моргали, я переделал на повороты, ну и сигналку поменял до кучи  , я думаю нужно искать все места "вмешательства", убирать все дополнительное оборудование, сигналку и все такое, восстанавливать штатные цепи, по цветам проводов, и уже после этого, все по новой подключать, только то что нужно, ну и делать это как положено 
_________________ Алексей.
|
|
| Вернуться к началу |
|
 |
|
PoTaP0ffs
|
Добавлено: Чт июн 23, 2016 3:20 pm |
|
 |
| Бригадир |
Зарегистрирован: Чт апр 26, 2012 3:45 pm Сообщения: 163 Откуда: Воронеж Репутация: 1 [ ? ]
Машина: Carina(улыбка)
Год выпуска: 1993
Двигатель: 4s-fe
|
ALEX-72 писал(а): все по новой подключать Обнадеживает)))
|
|
| Вернуться к началу |
|
 |
|
ALEX-72
|
Добавлено: Чт июн 23, 2016 3:23 pm |
|
 |
| Герой былин народных |
 |
Зарегистрирован: Пн сен 30, 2013 7:47 am Сообщения: 3890 Откуда: Тюмень Репутация: 123 [ ? ]
Машина: Carina E Sedan
Год выпуска: 1993
Двигатель: 7A-FE STD теперь АКПП :-)
|
PoTaP0ffsНу а что такого, я со своей такую процедуру проводил, всякие скрытые тумблеры вырезал, видимо противоугонки от прежних владельцев, ох и много же лишнего там было Добавлено спустя 7 минут 24 секунды:PoTaP0ffsВот что еще пришло на ум, если рассуждать логически, то "сопли" нужно искать между проводами сине/красного и зеленого цвета, но вот в каком месте 
_________________ Алексей.
|
|
| Вернуться к началу |
|
 |
|
PoTaP0ffs
|
Добавлено: Чт июн 23, 2016 9:05 pm |
|
 |
| Бригадир |
Зарегистрирован: Чт апр 26, 2012 3:45 pm Сообщения: 163 Откуда: Воронеж Репутация: 1 [ ? ]
Машина: Carina(улыбка)
Год выпуска: 1993
Двигатель: 4s-fe
|
|
Уф. Всем спасибо за помощь. Отключил я провод подсветки от прикуривателя и все стало на свои места. Габариты теперь не включают прикуриватель, а включается он при положении ACC. Так же при ACC не включаются габариты, что естественно ибо АСС включал подсветку и соответственно габариты и на оборот. Так же стало заметно вот что. Заводим машину, но не включаем свет. Подсветка горит ярко, особенно заметно на панели кондея - лампы стали гореть раза в два ярче. Включаем свет и возвращаемся к тому, что было т.е. горят слабее раза в два. Эт с чем связано?
|
|
| Вернуться к началу |
|
 |
|
ALEX-72
|
Добавлено: Пт июн 24, 2016 6:12 am |
|
 |
| Герой былин народных |
 |
Зарегистрирован: Пн сен 30, 2013 7:47 am Сообщения: 3890 Откуда: Тюмень Репутация: 123 [ ? ]
Машина: Carina E Sedan
Год выпуска: 1993
Двигатель: 7A-FE STD теперь АКПП :-)
|
PoTaP0ffs писал(а): лампы стали гореть раза в два ярче. Включаем свет горят слабее раза в два. Эт с чем связано? С твоей конструкцией не знаком, но думаю это так задумано, для того чтоб ночью не слепило, при включенных фарах, но и в то же время чтоб днем было видно, когда фары не горят, нужна консультация того у кого улыбка, у меня подсветка регуляторов отопителя вместе с габаритами включается, без габаритов вообще не горит, но у тебя то наверняка кнопки там, вот их и подсветили, в режиме дня поярче.
_________________ Алексей.
|
|
| Вернуться к началу |
|
 |
|
siam_
|
Добавлено: Пт июн 24, 2016 2:12 pm |
|
 |
| На доске почета |
 |
Зарегистрирован: Пт апр 13, 2012 11:51 am Сообщения: 1244 Откуда: Санкт Петербург Репутация: 19 [ ? ]
Машина: Тойота корона ст190
Год выпуска: 1992
Двигатель: 2с
|
|
ALEX-72 У меня такая же фигня. Если включаю свет,то освещение этих элементов притухает,и в том числе,тускло светят часы. Что жутко не удобно днём,если включать фары. Связывал это с косяками электрики.
_________________ Тойота корона 1992г 2С дизель СТ190
|
|
| Вернуться к началу |
|
 |
|
Тит 32
|
Добавлено: Пт июн 24, 2016 2:17 pm |
|
 |
| Контролер |
 |
Зарегистрирован: Пн июл 04, 2011 11:27 pm Сообщения: 731 Откуда: г.Брянск Репутация: 13 [ ? ]
Машина: Карина Е 2.0
Год выпуска: 1993
Двигатель: 3SFE
|
|
По моему у всех так притухает. У меня даже магнитола притухает при включении габаритов. А иначе ночью очень слепит.
_________________ Сергей. Сине-зеленый седан.МКПП. GL TYPE 
|
|
| Вернуться к началу |
|
 |
|
ALEX-72
|
Добавлено: Пт июн 24, 2016 2:17 pm |
|
 |
| Герой былин народных |
 |
Зарегистрирован: Пн сен 30, 2013 7:47 am Сообщения: 3890 Откуда: Тюмень Репутация: 123 [ ? ]
Машина: Carina E Sedan
Год выпуска: 1993
Двигатель: 7A-FE STD теперь АКПП :-)
|
siam_ писал(а): Что жутко не удобно днём,если включать фары. Вот я по этому и поставил ДХО  , siam_ писал(а): Связывал это с косяками электрики. У двоих точно не должно быть такого косяка  , так и должно быть 
_________________ Алексей.
|
|
| Вернуться к началу |
|
 |
Кто сейчас на конференции |
Сейчас этот форум просматривают: нет зарегистрированных пользователей и гости: 38 |
|
Вы не можете начинать темы Вы не можете отвечать на сообщения Вы не можете редактировать свои сообщения Вы не можете удалять свои сообщения Вы не можете добавлять вложения
|
|