x-ray78Сделай фото блока сигналки, не отсоединяя разъемов, попробуем вычислить,
хотя не факт, часто бывает что реле которое блокирует стоит в другом месте,
еще бывает выводы реле блокировки выходят прямо из блока сигналки......
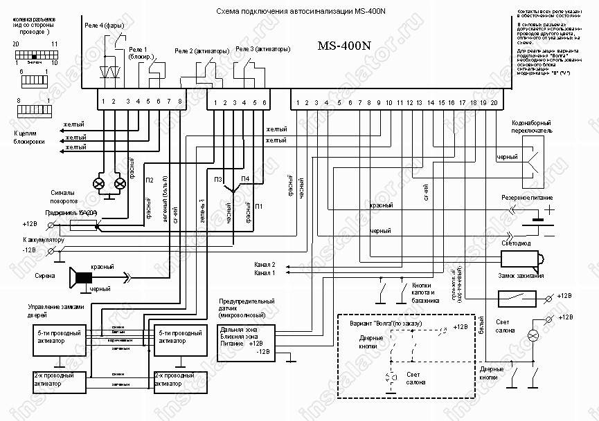
Нашел схему сигналки:
Вложение:
magicsystems_ms-400n.jpg [ 167.63 КБ | Просмотров: 4747 ]
Здесь отметил на что обратить внимание:
Вложение:
magicsystems_ms-400n red..jpg [ 171.81 КБ | Просмотров: 4747 ]
Итак по порядку, нам нужен самый первый с лева разъем,
Залипающее реле поворотов отметил красным, контакты 1 и 2 идут на повороты,
контакт № 3 питание для них, если его (№ 3) отсоединить, то повороты работать,
и соответственно залипать не будут.
Далее, если решишь совсем удалить сигналку, то нужно разбираться с контактами
№№ 4, 5, 6, это выводы реле блокировки, если верить схеме, провода желтого
цвета, 6-й контакт переключается между 4-м и 5-м, то есть чтоб машина работала,
нужно 6-й соединить по очереди с 4-м, если не заработает, тогда с 5-м, в одном
из вариантов должна заработать, но правильнее будет найти точки соединения
со штатными проводами, и восстановить штатные цепи

,
попробуй для начала разобраться с поворотами, разорви провод от 3-го контакта,
только так чтоб восстановить можно было потом, может этим и ограничишься пока,
если сделаешь фото платы блока сигналки, в нормальном качестве, с обеих сторон!,
постараюсь подсказать какое реле поменять, чтоб повороты работали
