Сообщения без ответов | Активные темы
| Автор |
Сообщение |
|
happydest1ny
|
Добавлено: Пт окт 28, 2011 5:06 pm |
|
 |
| Состоявшийся |
Зарегистрирован: Вс окт 23, 2011 4:05 pm Сообщения: 72 Откуда: Екатеринбург Репутация: 1 [ ? ]
Машина: Toyota Carina E
Год выпуска: 1997
Двигатель: 4A-FE не LB
|
как именно он должен греть? у меня на обоих сидениях греет только спину, так и должно быть? или косяк где... если что то куда лезть в первую очередь и что смотреть? прошу ответа знатоков 
_________________ Carina E Bosch Motronic 1.6 4A-FE, скандинавка, 148_родных_тысяч.
|
|
| Вернуться к началу |
|
 |
|
Никита
|
Добавлено: Пт окт 28, 2011 5:30 pm |
|
 |
| Его именем пора назвать улицу |
 |
Зарегистрирован: Пт июл 04, 2008 11:02 am Сообщения: 1788 Откуда: Екатеринбург Репутация: 62 [ ? ]
|
у тебя перетерлись скорее всего нагревательные элементы на нижней части(ёрзать меньше надо  ),но перед тем как туда лезть,посмотри снизу сидений,провода все подцеплены,которые идут в само сидение
_________________ Тойота Карина Е 1994 г.в.,лифтбек,есть абсолютно все кроме кондиционера и люка!!! 3S-GTE МКПП,4WD!!!
|
|
| Вернуться к началу |
|
 |
|
Евген
|
Добавлено: Пт окт 28, 2011 5:35 pm |
|
 |
| Инопланетный гость Селигера |
 |
Зарегистрирован: Ср янв 28, 2009 11:00 pm Сообщения: 4895 Откуда: Петрозаводск Репутация: 117 [ ? ]
Машина: VW Sharan
Год выпуска: 2004
Двигатель: 1.9TDI, ASZ
|
|
Где-то косяк, ибо у меня штатный греет и пятую точку (сильнее) и спину.
_________________ Было: Carina E, 1997, 4A-FE Bosch Motronic; Chevrolet Rezzo, 2007 Стало: VW Sharan 1.9TDI ASZ, 2004 + Ford Transit 2.0 DOHC, 1998, грузопасс
|
|
| Вернуться к началу |
|
 |
|
RleoS
|
Добавлено: Сб окт 29, 2011 7:29 pm |
|
 |
| Инструктор |
 |
Зарегистрирован: Чт сен 25, 2008 7:29 pm Сообщения: 280 Откуда: Самара Репутация: 7 [ ? ]
Машина: Toyota Carina E
Год выпуска: 1993
Двигатель: 4AFE
|
|
Ну да, должен греть. Пытался спаять, но что-то этот материал не паяется. Может кто решал такую проблему? И еще там стоит плоское термо реле, тоже бы заменить...
_________________ Лёня. CARINA E(JPP)SED, 4AFE 1600CC 16-VALVE DOHC EFI, MT
|
|
| Вернуться к началу |
|
 |
|
happydest1ny
|
Добавлено: Пн окт 31, 2011 8:52 pm |
|
 |
| Состоявшийся |
Зарегистрирован: Вс окт 23, 2011 4:05 pm Сообщения: 72 Откуда: Екатеринбург Репутация: 1 [ ? ]
Машина: Toyota Carina E
Год выпуска: 1997
Двигатель: 4A-FE не LB
|
|
посмотрел, провод один туда подходит,разъем надежно соединен, выглядит все добротно, получается что перетерлись нагревательные элементы. И ведь на пассажирском тоже, странно... Что с ними делать то теперь, паять? ставить новые другие элементы? или эти как-то лечатся, где гуру электрики? =) отзовитесь.
_________________ Carina E Bosch Motronic 1.6 4A-FE, скандинавка, 148_родных_тысяч.
|
|
| Вернуться к началу |
|
 |
|
happydest1ny
|
Добавлено: Пт ноя 04, 2011 9:46 am |
|
 |
| Состоявшийся |
Зарегистрирован: Вс окт 23, 2011 4:05 pm Сообщения: 72 Откуда: Екатеринбург Репутация: 1 [ ? ]
Машина: Toyota Carina E
Год выпуска: 1997
Двигатель: 4A-FE не LB
|
|
Блин, че делать то? зима на носу, просто так в слепую не хочется сидение окручивать... может сразу другие нагревательные элементы взять, может от нашемарки подойдут типа приоры? кто сие проделывал?
_________________ Carina E Bosch Motronic 1.6 4A-FE, скандинавка, 148_родных_тысяч.
|
|
| Вернуться к началу |
|
 |
|
well
|
Добавлено: Пт ноя 04, 2011 9:50 am |
|
 |
| Человек-легенда |
 |
Зарегистрирован: Ср дек 17, 2008 8:03 am Сообщения: 6752 Откуда: Нижегородская обл.Бор. Репутация: 157 [ ? ]
Машина: Carina E,седан,GLi,цвет 205
Год выпуска: 1993
Двигатель: 3S-FE
|
happydest1ny писал(а): может сразу другие нагревательные элементы взять, может от нашемарки подойдут типа приоры? кто сие проделывал? viewtopic.php?p=116343 тут глянь..
_________________ была Carina E 94г.англичанка.1.6.STD.GLI..попала в аварию..сейчас JT153STK100015540 двухлитровая 天皇陛下万歳) "Nemo omnia potest scire"
|
|
| Вернуться к началу |
|
 |
|
Rash
|
Добавлено: Пт ноя 04, 2011 9:52 am |
|
 |
| Его именем пора назвать улицу |
 |
Зарегистрирован: Пт мар 05, 2010 1:27 pm Сообщения: 1824 Откуда: Казахстан Кокшетау Репутация: 78 [ ? ]
Машина: Carina E Wagon, KIA Sportage
Год выпуска: 1995
Двигатель: 4A-FE LB
|
|
happydest1ny От емели элементы ставят
_________________ Carina E(JT) AT190L-DWMDKW Wagon XLi 03.1995 4A-FE(LB) C52 3j6 ФОТО Продам: правый поворотник оригинал б/у Новые: опоры передних амортизаторов RBI T1310F
|
|
| Вернуться к началу |
|
 |
|
Женя-BOND
|
Добавлено: Ср июн 06, 2012 9:00 am |
|
 |
| Герой былин народных |
 |
Зарегистрирован: Пн мар 02, 2009 6:24 pm Сообщения: 3619 Откуда: Нижний Новгород Репутация: 156 [ ? ]
Машина: Carina E
Год выпуска: 1992
Двигатель: 4A FE LB
|
Номера кнопушек: T11-6800980 (левая) T11-6800990 (правая) А по ценам - фокус-покус: Если выбираем Чери Тигго: левая: 425,06 и есть картинки: Вложение:
Img00.jpg [ 16 КБ | Просмотров: 15838 ]
Вложение:
Img2.jpg [ 16 КБ | Просмотров: 15838 ]
Вложение:
Img.jpg [ 16 КБ | Просмотров: 15838 ]
правая: 242,79 и картинки: Вложение:
1.jpg [ 16 КБ | Просмотров: 15838 ]
Вложение:
2.jpg [ 16 КБ | Просмотров: 15838 ]
Вложение:
3.jpg [ 16 КБ | Просмотров: 15838 ]
А если выбрать Грэйт Валл, то картинок нет, а кнопушки будут: левая - 240,06 рэ правая - 238,69 рэ
_________________  Carina Евгеньевна, 4A-FE, 1.6, LB, 101 л.с., седан, МКПП, GLi, '92, япона-мама // Ты должен сделать добро из зла, потому что его больше не из чего сделать// 
Последний раз редактировалось Женя-BOND Пн июн 18, 2012 11:32 am, всего редактировалось 7 раз(а).
|
|
| Вернуться к началу |
|
 |
|
Женя-BOND
|
Добавлено: Ср июл 25, 2012 7:51 pm |
|
 |
| Герой былин народных |
 |
Зарегистрирован: Пн мар 02, 2009 6:24 pm Сообщения: 3619 Откуда: Нижний Новгород Репутация: 156 [ ? ]
Машина: Carina E
Год выпуска: 1992
Двигатель: 4A FE LB
|
|
Ценой 3-х предохранителей дошел до распиновки кнопки попогреев. С тел. Фигово заливать. Как дорвусь до нэта-выложу.
_________________  Carina Евгеньевна, 4A-FE, 1.6, LB, 101 л.с., седан, МКПП, GLi, '92, япона-мама // Ты должен сделать добро из зла, потому что его больше не из чего сделать// 
|
|
| Вернуться к началу |
|
 |
|
Женя-BOND
|
Добавлено: Вт июл 31, 2012 10:07 am |
|
 |
| Герой былин народных |
 |
Зарегистрирован: Пн мар 02, 2009 6:24 pm Сообщения: 3619 Откуда: Нижний Новгород Репутация: 156 [ ? ]
Машина: Carina E
Год выпуска: 1992
Двигатель: 4A FE LB
|
обещанная распиновка кнопаря попогреев. Ввиду наличия на текущий момент только кнопки для левого попогрея, то распиновка дана для него пока. Для левого попогрея разъем синего цвета вот такого вида: Вложение:
разъем.JPG [12.25 КБ]
Скачиваний: 2579
требуемый нам разъем: Вложение:
новый разъем.JPG [14.91 КБ]
Скачиваний: 2579
ВНИМАНИЕ!!! Закралась ошибочка!!! тонк.зел надо сажать на 5-ю ножку!!! тонк. ч/б на 4-ю его распиновка будет таковой: Вложение:
распиновка левой кнопки.jpg [ 33.13 КБ | Просмотров: 15857 ]
Если кому интересно, то вот номера пинов в разъеме Карины и их соответствие в Чери или Грэйт Воле: Вложение:
распиновка (номера пинов).jpg [ 20.9 КБ | Просмотров: 15857 ]
Добавлено спустя 18 минут 10 секунд:ну и по традиции немного фото  Кнопарь в разборе: Вложение:
Фото0684.jpg [ 275.17 КБ | Просмотров: 15852 ]
Задняя часть левого: Вложение:
Фото0685.jpg [ 320.61 КБ | Просмотров: 15852 ]
Левая от правой визуально помимо надписей L и R на кнопаре различаются цветом пластмассы задней части. Левая кнопка - синяя, правая - серая (м.б. зеленоватой и прочих подобных оттенков). Букварь по теме: Вложение:
Фото0686.jpg [ 364.08 КБ | Просмотров: 15852 ]
разъемы под консолью: Вложение:
Фото0687.jpg [ 232.73 КБ | Просмотров: 15852 ]
Синий - левый попогрей, непонятного цвета - правый. Разъемы под креслами: Вложение:
Фото0689.jpg [ 267.46 КБ | Просмотров: 15852 ]
Вложение:
Фото0690.jpg [ 319.78 КБ | Просмотров: 15852 ]
тестим... Вложение:
Фото0691.jpg [ 302.88 КБ | Просмотров: 15852 ]
Вложение:
Фото0692.jpg [ 382.61 КБ | Просмотров: 15852 ]
Добавлено спустя 15 минут 26 секунд:диоды кнопки: режим LOW Вложение:
Фото0693.jpg [ 296.72 КБ | Просмотров: 15849 ]
режим HI Вложение:
Фото0694.jpg [ 203.56 КБ | Просмотров: 15849 ]
+ подсветка Вложение:
Фото0695.jpg [ 218.3 КБ | Просмотров: 15849 ]
тестилка Вложение:
Фото0696.jpg [ 414.1 КБ | Просмотров: 15849 ]
пока нет колодки... Вложение:
Фото0697.jpg [ 266.16 КБ | Просмотров: 15849 ]
тестим кнопку (на заднем плане предохранители - благодаря самоотверженным усилиям которых все же была найдена правильная распиновка. Правда к их усилиям добавилось 4 по 0,5 пивка. Без них никак правильная распиновка не получалась  ) Вложение:
Фото0698.jpg [ 333.33 КБ | Просмотров: 15849 ]
Вложение:
Фото0699.jpg [ 267.65 КБ | Просмотров: 15849 ]
Добавлено спустя 8 минут 3 секунды:Что-то забыл приложить номерок требуемой колодки разъемов под креслами (ответка "мама"): Вложение:
ответка попогреев.JPG [ 11.01 КБ | Просмотров: 15846 ]
Добавлено спустя 3 минуты 35 секунд:при проведении тестов кнопаря никаких щелчков реле я не слышал. Сергей, lukregion152, глянь пожалуйста, как это все это в "родном исполнении" сделано? Добавлено спустя 4 минуты 4 секунды:Хвост под креслом выглядит так: Вложение:
Фото0704.jpg [ 244.48 КБ | Просмотров: 15846 ]
(сори за качество: под рукой были только камрюха и телефон  )
| Вложения: |

Фото0697.jpg [ 266.16 КБ | Просмотров: 15849 ]
|
_________________  Carina Евгеньевна, 4A-FE, 1.6, LB, 101 л.с., седан, МКПП, GLi, '92, япона-мама // Ты должен сделать добро из зла, потому что его больше не из чего сделать// 
Последний раз редактировалось Женя-BOND Чт авг 09, 2012 10:06 am, всего редактировалось 1 раз.
|
|
| Вернуться к началу |
|
 |
|
SergeyS
|
Добавлено: Вт июл 31, 2012 1:42 pm |
|
 |
| Самостоятельный |
 |
Зарегистрирован: Чт окт 09, 2008 10:46 am Сообщения: 41 Откуда: Иваново Репутация: 3 [ ? ]
Машина: Carina E
Год выпуска: 1993
Двигатель: 3S-FE
|
|
Женя, а кнопки вот эти T11-6800990 и T11-6800980?
_________________ Carina E 2.0, Sportwagon, 3S-FE, АБС, ГУР, люк, кондей, 1993 г. японка.
|
|
| Вернуться к началу |
|
 |
|
Женя-BOND
|
Добавлено: Чт авг 02, 2012 8:45 am |
|
 |
| Герой былин народных |
 |
Зарегистрирован: Пн мар 02, 2009 6:24 pm Сообщения: 3619 Откуда: Нижний Новгород Репутация: 156 [ ? ]
Машина: Carina E
Год выпуска: 1992
Двигатель: 4A FE LB
|
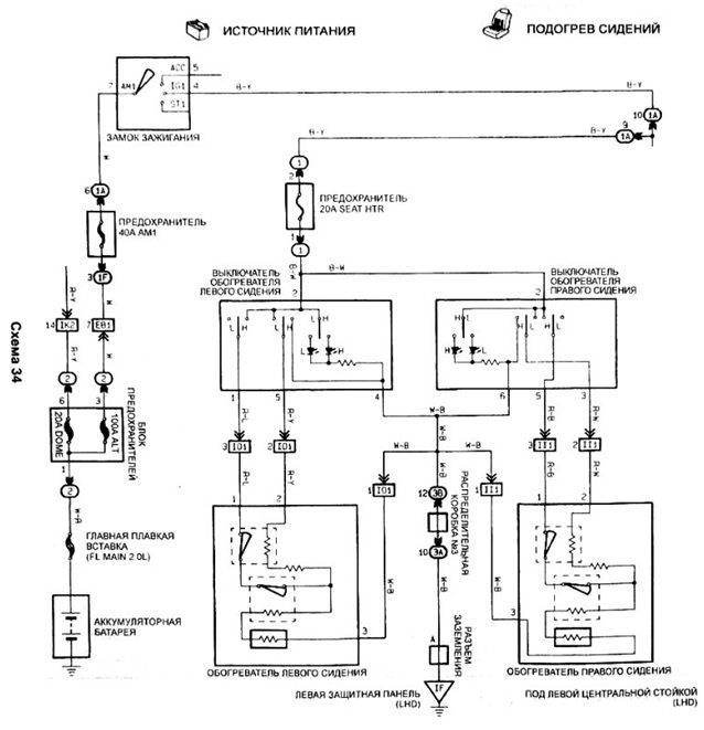
Рабяты, салютЪ! SergeyS писал(а): Женя, а кнопки вот эти T11-6800990 и T11-6800980? ага, тока выбирай для ГрэйтВола - они дешевле Вот хотелось бы задать вопрос... Он конечно может и глуповат, но в преддверии массовой установки попогреек может возникнуть у многих... Судя по схеме: Вложение:
попогреи.jpg [ 95.5 КБ | Просмотров: 15863 ]
никакого реле в проводке и в помине нет и видимо быть не должно со штатными попогреями. На этих написано на разъеме: 4 Ом, т.е. ток получается что-то около 3 А. Внимание, знатоки, вопрос: какой ток может выдержать штатная кнопка у Тойоты/Чери/Грэйтвола? Если как на ТАЗах и Волгах всяких до 7,5 А, то тогда вопросов нет: коммутируем без реле. По крайней мере контактные пятна в точках коммутации там вроде бы такие же, как на стеклоподъемниках, которые неплохие токи пусковые коммутируют без релюх.
_________________  Carina Евгеньевна, 4A-FE, 1.6, LB, 101 л.с., седан, МКПП, GLi, '92, япона-мама // Ты должен сделать добро из зла, потому что его больше не из чего сделать// 
Последний раз редактировалось Женя-BOND Чт авг 02, 2012 11:39 am, всего редактировалось 1 раз.
|
|
| Вернуться к началу |
|
 |
|
Женя-BOND
|
Добавлено: Пн авг 20, 2012 1:13 pm |
|
 |
| Герой былин народных |
 |
Зарегистрирован: Пн мар 02, 2009 6:24 pm Сообщения: 3619 Откуда: Нижний Новгород Репутация: 156 [ ? ]
Машина: Carina E
Год выпуска: 1992
Двигатель: 4A FE LB
|
Добавлено спустя 27 минут 23 секунды:2 Бэндэр: Вов, в продолжение нашего с тобой разговора: Схематично я полагаю должно выглядеть следующим образом: Исходник. То, что мы имеем сейчас, соответствует режиму " HI" Вложение:
Исходник.jpg [ 16.31 КБ | Просмотров: 15853 ]
В режиме " LOW" схема должна скоммутироваться таким образом Вложение:
Требуется.jpg [ 17.15 КБ | Просмотров: 15853 ]
кроме как с помощью реле пока ничего не приходит в голову, как такое сделать, но ответ должен быть, т.к. в "родной" схеме реле нет... 
_________________  Carina Евгеньевна, 4A-FE, 1.6, LB, 101 л.с., седан, МКПП, GLi, '92, япона-мама // Ты должен сделать добро из зла, потому что его больше не из чего сделать// 
Последний раз редактировалось Женя-BOND Чт авг 30, 2012 12:47 pm, всего редактировалось 2 раз(а).
|
|
| Вернуться к началу |
|
 |
|
[Gibson]
|
Добавлено: Пн авг 20, 2012 2:31 pm |
|
 |
| Его именем пора назвать улицу |
 |
Зарегистрирован: Чт янв 20, 2011 10:25 am Сообщения: 1775 Откуда: Чебоксары-Цивильск Репутация: 67 [ ? ]
Машина: Carina E
Год выпуска: 1995
Двигатель: 4a-fe lb
|
Женя, как всегда молодецкин.  Все мутит - ркутит)
_________________ Дима///Carina E 4A-FE LB, Хэтч, 1995 г.в., англичанка, без ABS/// Драйв2
|
|
| Вернуться к началу |
|
 |
|
Евген
|
Добавлено: Пн авг 20, 2012 2:32 pm |
|
 |
| Инопланетный гость Селигера |
 |
Зарегистрирован: Ср янв 28, 2009 11:00 pm Сообщения: 4895 Откуда: Петрозаводск Репутация: 117 [ ? ]
Машина: VW Sharan
Год выпуска: 2004
Двигатель: 1.9TDI, ASZ
|
[Gibson]Вам с Женей еще раз респект от от нас Зимой заценим ))
_________________ Было: Carina E, 1997, 4A-FE Bosch Motronic; Chevrolet Rezzo, 2007 Стало: VW Sharan 1.9TDI ASZ, 2004 + Ford Transit 2.0 DOHC, 1998, грузопасс
|
|
| Вернуться к началу |
|
 |
|
Женя-BOND
|
Добавлено: Пн авг 20, 2012 2:35 pm |
|
 |
| Герой былин народных |
 |
Зарегистрирован: Пн мар 02, 2009 6:24 pm Сообщения: 3619 Откуда: Нижний Новгород Репутация: 156 [ ? ]
Машина: Carina E
Год выпуска: 1992
Двигатель: 4A FE LB
|
[Gibson] писал(а): Женя, как всегда молодецкин.  Все мутит - ркутит) Дим, ну если есть конструктивные изъяны, которые даже я могу своими ручками поправить, то почему бы и нет? Кста, можешь тоже активненько подключиться к обсуждению схемотехники подключения и распайки попогреек  Есть идеи? Добавлено спустя 55 секунд:Евген писал(а): [Gibson]
Вам с Женей Жень, я как понимаю, все приехало в Карелию?
_________________  Carina Евгеньевна, 4A-FE, 1.6, LB, 101 л.с., седан, МКПП, GLi, '92, япона-мама // Ты должен сделать добро из зла, потому что его больше не из чего сделать// 
|
|
| Вернуться к началу |
|
 |
|
Евген
|
Добавлено: Пн авг 20, 2012 2:37 pm |
|
 |
| Инопланетный гость Селигера |
 |
Зарегистрирован: Ср янв 28, 2009 11:00 pm Сообщения: 4895 Откуда: Петрозаводск Репутация: 117 [ ? ]
Машина: VW Sharan
Год выпуска: 2004
Двигатель: 1.9TDI, ASZ
|
|
Ага, в лучшем виде. Раздача началась ))
_________________ Было: Carina E, 1997, 4A-FE Bosch Motronic; Chevrolet Rezzo, 2007 Стало: VW Sharan 1.9TDI ASZ, 2004 + Ford Transit 2.0 DOHC, 1998, грузопасс
|
|
| Вернуться к началу |
|
 |
|
Женя-BOND
|
Добавлено: Пн авг 20, 2012 3:02 pm |
|
 |
| Герой былин народных |
 |
Зарегистрирован: Пн мар 02, 2009 6:24 pm Сообщения: 3619 Откуда: Нижний Новгород Репутация: 156 [ ? ]
Машина: Carina E
Год выпуска: 1992
Двигатель: 4A FE LB
|
Евген писал(а): Ага, в лучшем виде. Раздача началась )) Отлично! Вот у нас тут загвоздка случилась: в тупик ввел влпрос о распайке режима LOW. Может у вас появится идея, как реализовать параллельно-последовательную схему в рамках существующего конструктива? Вот чую печенкой, что ответ где-то рядом, а где именно - пока вопрос Добавлено спустя 10 минут 38 секунд:2 Allegator: Олег, я раз надцать просматривал технический лист, который ты мне прислал... На сколько я понял, расчетный ток порядка 23А. Таких два контура. Получается коммутируем одним реле, но цепь после релюхи делим на 2 и защищаем предохранителями на 25А. Нужно будет с "+" клеммы кидать дополнительно провод, но это лирика. Ты не узнавал, как в Приорах или Фокусах реализован пуск? Если тупо реле. то вообще без вопросов, если блок управления, то нужно будет находить на рынке подобный и интегрировать нам или ваять что-то подобное самим, но для этого нужна прорисовка схемы (ну или чертеж), чего у нас нет.
_________________  Carina Евгеньевна, 4A-FE, 1.6, LB, 101 л.с., седан, МКПП, GLi, '92, япона-мама // Ты должен сделать добро из зла, потому что его больше не из чего сделать// 
|
|
| Вернуться к началу |
|
 |
|
Пожарник
|
Добавлено: Пн авг 20, 2012 3:27 pm |
|
 |
| Внесен в большую энциклопедию |
Зарегистрирован: Чт апр 12, 2012 6:27 pm Сообщения: 2129 Откуда: Ярославль Репутация: 78 [ ? ]
Машина: Сarina E Wagon
Год выпуска: 1997
Двигатель: 7A-FE LB
|
Не Жень,ты не понял(у меня из-за этих ушей и была засада)вот как на Фото0742.jpg,только липучку снаружи сетки,и мехом соответственно тоже наружу 
_________________ Бешеной собаке сто вёрст-не крюк!
|
|
| Вернуться к началу |
|
 |
|
sedoy2000
|
Добавлено: Пн авг 20, 2012 4:47 pm |
|
 |
| Герой былин народных |
 |
Зарегистрирован: Чт фев 05, 2009 6:38 pm Сообщения: 3848 Откуда: Пермский край Репутация: 65 [ ? ]
Машина: QASHQAI
Год выпуска: 2010
Двигатель: HR16DE
|
Женя-BOND писал(а): небольшое продолжение темы мегатюнинга Похоже окончание следует... (или продолжение) Женя, ежевдруг нарвёшься... Страна должна знать своих героев... А хозяин того пепелаца уже действительно знаменит на всю страну, только видимо ещё не знает об этом... Добавлено спустя 5 минут 2 секунды:Женя-BOND писал(а): кроме как с помощью реле пока ничего не приходит в голову, как такое сделать, но ответ должен быть Прошу прощения, что встреваю, а кнопка какая используется? Эта? viewtopic.php?p=485877#p485877
_________________ CarinaE GLI 4A-FE(Lean Burn) 1993г. механика JPP красный (3j6) седан. Skoda Octavia Combi tour Год выпуска 2005 Двигатель 1,6 AKL ( всё в прошлом), CarinaE GLI LB 3S-fe 1992г. механика, JPP синенький лифт.
Последний раз редактировалось sedoy2000 Пн авг 20, 2012 4:57 pm, всего редактировалось 1 раз.
|
|
| Вернуться к началу |
|
 |
|
Женя-BOND
|
Добавлено: Пн авг 20, 2012 4:53 pm |
|
 |
| Герой былин народных |
 |
Зарегистрирован: Пн мар 02, 2009 6:24 pm Сообщения: 3619 Откуда: Нижний Новгород Репутация: 156 [ ? ]
Машина: Carina E
Год выпуска: 1992
Двигатель: 4A FE LB
|
sedoy2000 писал(а): Женя, ежевдруг нарвёшься... стараюсь отслеживать... 
_________________  Carina Евгеньевна, 4A-FE, 1.6, LB, 101 л.с., седан, МКПП, GLi, '92, япона-мама // Ты должен сделать добро из зла, потому что его больше не из чего сделать// 
|
|
| Вернуться к началу |
|
 |
|
Женя-BOND
|
Добавлено: Пн авг 20, 2012 6:05 pm |
|
 |
| Герой былин народных |
 |
Зарегистрирован: Пн мар 02, 2009 6:24 pm Сообщения: 3619 Откуда: Нижний Новгород Репутация: 156 [ ? ]
Машина: Carina E
Год выпуска: 1992
Двигатель: 4A FE LB
|
sedoy2000 писал(а): Прошу прощения, что встреваю, а кнопка какая используется? Эта? viewtopic.php?p=485877#p485877Ага, тока распиновка у меня в отчете правильная, здесь корректно прорисовано только подсветка. Кнопари заказывали от Грэйтвола. Это дешевле и ИМХО: эргономичнее, чем родные. Добавлено спустя 2 минуты 25 секунд:sedoy2000 писал(а): Прошу прощения, что встреваю Почему встреваешь? присоединяешься к обсуждению 
_________________  Carina Евгеньевна, 4A-FE, 1.6, LB, 101 л.с., седан, МКПП, GLi, '92, япона-мама // Ты должен сделать добро из зла, потому что его больше не из чего сделать// 
|
|
| Вернуться к началу |
|
 |
|
Пожарник
|
Добавлено: Пн авг 20, 2012 6:11 pm |
|
 |
| Внесен в большую энциклопедию |
Зарегистрирован: Чт апр 12, 2012 6:27 pm Сообщения: 2129 Откуда: Ярославль Репутация: 78 [ ? ]
Машина: Сarina E Wagon
Год выпуска: 1997
Двигатель: 7A-FE LB
|
|
Жень а есть фоты кнопок?И номерок?А ещё кнопки противотуманок тоже есть от китаев,не знаешь от каких?
_________________ Бешеной собаке сто вёрст-не крюк!
|
|
| Вернуться к началу |
|
 |
|
Бэндэр
|
Добавлено: Пн авг 20, 2012 7:06 pm |
|
 |
| Внесен в большую энциклопедию |
 |
Зарегистрирован: Ср дек 24, 2008 9:59 pm Сообщения: 2449 Откуда: Нижегородская обл.Заволжье Репутация: 66 [ ? ]
Машина: Carina-E -хорошая была машина
Год выпуска: 1992
Двигатель: 4AFE LB
|
Женя-BOND писал(а): кроме как с помощью реле пока ничего не приходит в голову, как такое сделать, вопщем подумал я - вот схемка подключения жопогреющих элементов на 2-а режима, нужен лиш диод- кто может сказать какой взять по мощности (ток потребления элементом менее 3-х ампер) ?- не шарю я- гуглить нада...  Д-242 пойдеть? прошу учесть, что с кнопычки проиходит плюсик, а в этот момент на второй провод приходит минус... Вопщем прошу критики
| Вложения: |

Рисунок1.jpg [ 88.05 КБ | Просмотров: 15785 ]
|
_________________ обновленный файл-исходник для клубных наклеек, шильдиков, номерных рамок и куча всего: download/file.php?id=28352
|
|
| Вернуться к началу |
|
 |
Кто сейчас на конференции |
Сейчас этот форум просматривают: нет зарегистрированных пользователей и гости: 28 |
|
Вы не можете начинать темы Вы не можете отвечать на сообщения Вы не можете редактировать свои сообщения Вы не можете удалять свои сообщения Вы не можете добавлять вложения
|
|