Сообщения без ответов | Активные темы
|
Страница 1 из 1
|
[ Сообщений: 18 ] |
|
| Автор |
Сообщение |
|
Ivanpavlov55
|
Добавлено: Вт мар 05, 2013 8:00 am |
|
 |
| Состоявшийся |
 |
Зарегистрирован: Чт янв 24, 2013 9:12 am Сообщения: 50 Откуда: Омск Репутация: 0 [ ? ]
Машина: Carina AT191 SE EXTR
Год выпуска: 1994
Двигатель: 7A FE
|
|
Добрый день! Уважаемые форумчане! хотелось бы получить ответ на мучающий меня давно вопрос. вобщем у меня улыбка двигатель 7А, когда купл машину эта лампа(ECON) не горела, поменял лампочки в приборке и она загорелась при движении. сейчас ситуация такова, в основной массе времени лампа не горит, но как наезжаешь на сильную кочку, или быстро проедешь по ряби какой нибудь она загорается и работает, т.е. газ жмешь, идешь на разгон она тухнет, разогнался приотпускаешь газ она загорается и горит, останавливаешься - тухнет, а дальше при движении кагда загорится когда нет! я вот думаю где искать проблему механически или электрически?
P.S. прошу прощения тему писал впервые, руки дрожат, так что если что не так простите, в поиске не нашел ничего такого
_________________ Самые главные вещи в жизни - это не вещи...
|
|
| Вернуться к началу |
|
 |
|
Дмб
|
Добавлено: Вт мар 05, 2013 8:09 am |
|
 |
| Атлант клуба |
 |
Зарегистрирован: Чт июл 05, 2012 5:19 pm Сообщения: 3627 Откуда: Ивановская область г.Шуя Репутация: 35 [ ? ]
Машина: CARINA E liftback
Год выпуска: 1996
Двигатель: 3S-FE
|
|
Берешь схемку и прозванивешь провода от лампы до мозгов,и все
_________________ Просто Димка на Каринке Тойота Карина Е Sportswagon 97г.4А-FE LB, МКПП (продана) Тойота Карина Е Liftback 96 г.3S-FE, МКПП, есть всё.
|
|
| Вернуться к началу |
|
 |
|
Ivanpavlov55
|
Добавлено: Вт мар 05, 2013 8:14 am |
|
 |
| Состоявшийся |
 |
Зарегистрирован: Чт янв 24, 2013 9:12 am Сообщения: 50 Откуда: Омск Репутация: 0 [ ? ]
Машина: Carina AT191 SE EXTR
Год выпуска: 1994
Двигатель: 7A FE
|
|
спасибо, но почему когда газ дашь сильнее она больше не загорается! да со схемой сложно у меня
_________________ Самые главные вещи в жизни - это не вещи...
|
|
| Вернуться к началу |
|
 |
|
Дмб
|
Добавлено: Вт мар 05, 2013 8:17 am |
|
 |
| Атлант клуба |
 |
Зарегистрирован: Чт июл 05, 2012 5:19 pm Сообщения: 3627 Откуда: Ивановская область г.Шуя Репутация: 35 [ ? ]
Машина: CARINA E liftback
Год выпуска: 1996
Двигатель: 3S-FE
|
|
Ну как ты расказываешь,что на кочках загорается,говорит о том,что контакт плохой,а схемы есть вроде в электронном букваре
_________________ Просто Димка на Каринке Тойота Карина Е Sportswagon 97г.4А-FE LB, МКПП (продана) Тойота Карина Е Liftback 96 г.3S-FE, МКПП, есть всё.
|
|
| Вернуться к началу |
|
 |
|
Ivanpavlov55
|
Добавлено: Вт мар 05, 2013 8:24 am |
|
 |
| Состоявшийся |
 |
Зарегистрирован: Чт янв 24, 2013 9:12 am Сообщения: 50 Откуда: Омск Репутация: 0 [ ? ]
Машина: Carina AT191 SE EXTR
Год выпуска: 1994
Двигатель: 7A FE
|
|
а я еще забыл, кагда лампа начинает "работать" машина резвее становится , вот я и думаю что скорее всего больше механический вопрос
_________________ Самые главные вещи в жизни - это не вещи...
|
|
| Вернуться к началу |
|
 |
|
craftsmanship
|
Добавлено: Вт мар 05, 2013 9:26 am |
|
 |
| На доске почета |
 |
Зарегистрирован: Пн сен 06, 2010 11:53 am Сообщения: 1156 Откуда: Нижний Новгород Репутация: 24 [ ? ]
Машина: Carina Е(JPP) Wagon Xli
Год выпуска: 1994
Двигатель: 4A-FE LB
|
Ivanpavlov55 писал(а): лампа(ECON) А у тебя одна чтоль лампа? не две как у нас - зелёная и рыжая. Добавлено спустя 1 минуту 40 секунд:Ivanpavlov55 писал(а): кагда лампа начинает "работать" У меня когда загорается рыжая - то машинка резвее разгоняется заметно.
_________________ Руслан
|
|
| Вернуться к началу |
|
 |
|
Дмб
|
Добавлено: Вт мар 05, 2013 9:29 am |
|
 |
| Атлант клуба |
 |
Зарегистрирован: Чт июл 05, 2012 5:19 pm Сообщения: 3627 Откуда: Ивановская область г.Шуя Репутация: 35 [ ? ]
Машина: CARINA E liftback
Год выпуска: 1996
Двигатель: 3S-FE
|
|
Да,ксати эта лампа у тебя какого цвета?
_________________ Просто Димка на Каринке Тойота Карина Е Sportswagon 97г.4А-FE LB, МКПП (продана) Тойота Карина Е Liftback 96 г.3S-FE, МКПП, есть всё.
|
|
| Вернуться к началу |
|
 |
|
Ivanpavlov55
|
Добавлено: Вт мар 05, 2013 9:52 am |
|
 |
| Состоявшийся |
 |
Зарегистрирован: Чт янв 24, 2013 9:12 am Сообщения: 50 Откуда: Омск Репутация: 0 [ ? ]
Машина: Carina AT191 SE EXTR
Год выпуска: 1994
Двигатель: 7A FE
|
|
да, одна лампа желтого цвета, я дольтоник вообще, так что может и зеленого, но одна!))))
_________________ Самые главные вещи в жизни - это не вещи...
|
|
| Вернуться к началу |
|
 |
|
AkiriS
|
Добавлено: Вт мар 05, 2013 10:01 am |
|
 |
| Контролер |
Зарегистрирован: Пн окт 22, 2012 12:46 pm Сообщения: 626 Откуда: Барнаул Репутация: 17 [ ? ]
Машина: Carina E LiftBack
Год выпуска: 1997
Двигатель: 7A-FE МКПП
|
Очень похоже на плохой контакт. Цитата: наезжаешь на сильную кочку, или быстро проедешь по ряби какой нибудь она загорается и работает У тебя моментами она корректно работает: Цитата: газ жмешь, идешь на разгон она тухнет, разогнался приотпускаешь газ она загорается и горит А дальше контакт опят пропадает, и она то работает то нет.
_________________ Carina E Flash, 1997, LiftBack, 7A-FE (LB)
|
|
| Вернуться к началу |
|
 |
|
Ivanpavlov55
|
Добавлено: Вт мар 05, 2013 10:17 am |
|
 |
| Состоявшийся |
 |
Зарегистрирован: Чт янв 24, 2013 9:12 am Сообщения: 50 Откуда: Омск Репутация: 0 [ ? ]
Машина: Carina AT191 SE EXTR
Год выпуска: 1994
Двигатель: 7A FE
|
|
и в букваре не нашел ничего
Добавлено спустя 9 минут 25 секунд: мож кто знает от куда это лампа ноги берет вообще?
_________________ Самые главные вещи в жизни - это не вещи...
|
|
| Вернуться к началу |
|
 |
|
Rash
|
Добавлено: Вт мар 05, 2013 10:45 am |
|
 |
| Его именем пора назвать улицу |
 |
Зарегистрирован: Пт мар 05, 2010 1:27 pm Сообщения: 1777 Откуда: Казахстан Кокшетау Репутация: 78 [ ? ]
Машина: Carina E Wagon, KIA Sportage
Год выпуска: 1995
Двигатель: 4A-FE LB
|
Ivanpavlov55 писал(а): и в букваре не нашел ничего
Добавлено спустя 9 минут 25 секунд: мож кто знает от куда это лампа ноги берет вообще? Полистал букварь, судя по нему, лампочками эконометра управляет блочок внутри самой приборки
_________________ Carina E(JT) AT190L-DWMDKW Wagon XLi 03.1995 4A-FE(LB) C52 3j6 ФОТО Продам: правый поворотник оригинал б/у Новые: опоры передних амортизаторов RBI T1310F
|
|
| Вернуться к началу |
|
 |
|
Ivanpavlov55
|
Добавлено: Вт мар 05, 2013 11:15 am |
|
 |
| Состоявшийся |
 |
Зарегистрирован: Чт янв 24, 2013 9:12 am Сообщения: 50 Откуда: Омск Репутация: 0 [ ? ]
Машина: Carina AT191 SE EXTR
Год выпуска: 1994
Двигатель: 7A FE
|
|
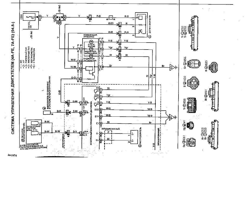
вот я нашел у себя в бкваре индикатор ЭКОНОМЕТРА, кто соображает поясните принцип работы
| Вложения: |

1.png [ 104.03 КБ | Просмотров: 2268 ]
|

12.png [ 73.63 КБ | Просмотров: 2268 ]
|
_________________ Самые главные вещи в жизни - это не вещи...
|
|
| Вернуться к началу |
|
 |
|
Дмб
|
Добавлено: Вт мар 05, 2013 11:21 am |
|
 |
| Атлант клуба |
 |
Зарегистрирован: Чт июл 05, 2012 5:19 pm Сообщения: 3627 Откуда: Ивановская область г.Шуя Репутация: 35 [ ? ]
Машина: CARINA E liftback
Год выпуска: 1996
Двигатель: 3S-FE
|
|
Блин не видно ни чего,помоему один провод лампы идет на мозг(15 контакт),а торой на массу,береш тестер и звониш!
_________________ Просто Димка на Каринке Тойота Карина Е Sportswagon 97г.4А-FE LB, МКПП (продана) Тойота Карина Е Liftback 96 г.3S-FE, МКПП, есть всё.
|
|
| Вернуться к началу |
|
 |
|
Ivanpavlov55
|
Добавлено: Вт мар 05, 2013 11:34 am |
|
 |
| Состоявшийся |
 |
Зарегистрирован: Чт янв 24, 2013 9:12 am Сообщения: 50 Откуда: Омск Репутация: 0 [ ? ]
Машина: Carina AT191 SE EXTR
Год выпуска: 1994
Двигатель: 7A FE
|
|
это вобщем пол панели разобрать надо
_________________ Самые главные вещи в жизни - это не вещи...
|
|
| Вернуться к началу |
|
 |
|
Дмб
|
Добавлено: Вт мар 05, 2013 11:53 am |
|
 |
| Атлант клуба |
 |
Зарегистрирован: Чт июл 05, 2012 5:19 pm Сообщения: 3627 Откуда: Ивановская область г.Шуя Репутация: 35 [ ? ]
Машина: CARINA E liftback
Год выпуска: 1996
Двигатель: 3S-FE
|
|
Зачем всего лишь снять бордачек и приборку снять!
_________________ Просто Димка на Каринке Тойота Карина Е Sportswagon 97г.4А-FE LB, МКПП (продана) Тойота Карина Е Liftback 96 г.3S-FE, МКПП, есть всё.
|
|
| Вернуться к началу |
|
 |
|
Faranos
|
Добавлено: Вт мар 05, 2013 8:50 pm |
|
 |
| Летописец |
 |
Зарегистрирован: Чт дек 04, 2008 6:46 pm Сообщения: 4383 Откуда: Улан-Удэ Репутация: 250 [ ? ]
Машина: Carina-E->LEXUS
Год выпуска: 2020
Двигатель: 4A>3s>3s-ge beams vvt-i
|
|
Ivanpavlov55 Для начала попробуй лампу эконом, поменять местами в панели с какой нибудь ещё , дабы убедиться, что всётаки не в ней дело.
_________________ Моя барахолка ..…..............…….. Мы на DRIVE2
|
|
| Вернуться к началу |
|
 |
|
likslava
|
Добавлено: Вт мар 05, 2013 11:26 pm |
|
 |
| Контролер |
 |
Зарегистрирован: Пт май 23, 2008 8:07 am Сообщения: 589 Откуда: Кострома Репутация: 12 [ ? ]
Машина: Carina E
Год выпуска: 1994
Двигатель: 4A-FE LB
|
|
Вчера боролся с экономайзером.оказалось почти оборвался один из проводов на разъеме дпдз.симптомы твои похожи очень
|
|
| Вернуться к началу |
|
 |
|
Ivanpavlov55
|
Добавлено: Чт мар 07, 2013 5:36 am |
|
 |
| Состоявшийся |
 |
Зарегистрирован: Чт янв 24, 2013 9:12 am Сообщения: 50 Откуда: Омск Репутация: 0 [ ? ]
Машина: Carina AT191 SE EXTR
Год выпуска: 1994
Двигатель: 7A FE
|
|
лампа точно целая, а вот про ДПДЗ можно по подробнее где и что?
_________________ Самые главные вещи в жизни - это не вещи...
|
|
| Вернуться к началу |
|
 |
|
Страница 1 из 1
|
[ Сообщений: 18 ] |
|
Кто сейчас на конференции |
Сейчас этот форум просматривают: нет зарегистрированных пользователей и гости: 15 |
|
Вы не можете начинать темы Вы не можете отвечать на сообщения Вы не можете редактировать свои сообщения Вы не можете удалять свои сообщения Вы не можете добавлять вложения
|
|