Сообщения без ответов | Активные темы
| Автор |
Сообщение |
|
песок
|
Добавлено: Вт авг 23, 2016 2:40 pm |
|
 |
| Инструктор |
Зарегистрирован: Вт июл 24, 2012 10:45 pm Сообщения: 427 Откуда: тула, область Репутация: 15 [ ? ]
Машина: Тойота Land Cruiser100
Год выпуска: 1998
Двигатель: 2uz
|
|
может кто сталкивался с подобной проблемой,не горят при включении габаритов подсветка кнопок передний птф(слева от руля) тройка кнопок под дуйками(задний птф,обогрев стекла и аварийка)консоль печки тоже не освещается ну и в довесок кочерга акпп тоже не светится.по весне проводил профилактику-поменял все лампочки. приборка светится(кстати а питание на подсветку у них вместе) прикуриватель светится. что интересно все кнопки работают индикаторы горят,кнопки при нажатии функции свои выполняют а вот подсветки нету,чтой то я озадачился.лампочки проверил-рабочии.во как...
_________________ крошка сын к отцу пришел, и спросила кроха "сотка крузер хорошо?" -даа сынок, неплохо!!!
|
|
| Вернуться к началу |
|
 |
|
ALEX-72
|
Добавлено: Вт авг 23, 2016 4:39 pm |
|
 |
| Герой былин народных |
 |
Зарегистрирован: Пн сен 30, 2013 7:47 am Сообщения: 3927 Откуда: Тюмень Репутация: 123 [ ? ]
Машина: Carina E Sedan
Год выпуска: 1993
Двигатель: 7A-FE STD теперь АКПП :-)
|
песокА до тебя так было, или при тебе уже стало?, вообще идет одна цепь и на приборы и на кнопки, и на подсветку прикуривателя тоже, единственное что у приборки масса через регулятор включена, а у кнопок на прямую к массе, проверь контрольной лампой, на всех фишках зеленый провод, относительно массы, если плюс будет, значит масса отпала где то, если не будет, тогда плюс где то потерялся, отпал  , плюс сложнее будет искать 
_________________ Алексей.
|
|
| Вернуться к началу |
|
 |
|
песок
|
Добавлено: Вт авг 23, 2016 4:50 pm |
|
 |
| Инструктор |
Зарегистрирован: Вт июл 24, 2012 10:45 pm Сообщения: 427 Откуда: тула, область Репутация: 15 [ ? ]
Машина: Тойота Land Cruiser100
Год выпуска: 1998
Двигатель: 2uz
|
ALEX-72 писал(а): А до тебя так было в том то и дело что до последнего всё работало,а вот "поиграться" с массой вот за это спасибо,попробую...
_________________ крошка сын к отцу пришел, и спросила кроха "сотка крузер хорошо?" -даа сынок, неплохо!!!
|
|
| Вернуться к началу |
|
 |
|
ALEX-72
|
Добавлено: Вт авг 23, 2016 4:52 pm |
|
 |
| Герой былин народных |
 |
Зарегистрирован: Пн сен 30, 2013 7:47 am Сообщения: 3927 Откуда: Тюмень Репутация: 123 [ ? ]
Машина: Carina E Sedan
Год выпуска: 1993
Двигатель: 7A-FE STD теперь АКПП :-)
|
песок писал(а): вот за это спасибо,попробую.. Не за что  , главное понять чего нет, потом проще будет 
_________________ Алексей.
|
|
| Вернуться к началу |
|
 |
|
песок
|
Добавлено: Вт авг 23, 2016 5:22 pm |
|
 |
| Инструктор |
Зарегистрирован: Вт июл 24, 2012 10:45 pm Сообщения: 427 Откуда: тула, область Репутация: 15 [ ? ]
Машина: Тойота Land Cruiser100
Год выпуска: 1998
Двигатель: 2uz
|
закину плюс в репу(хотя у тебя их там зашкаливает  )ну чем могу. по проблеме так и есть пропал минус-будем искать.спасибо...
_________________ крошка сын к отцу пришел, и спросила кроха "сотка крузер хорошо?" -даа сынок, неплохо!!!
|
|
| Вернуться к началу |
|
 |
|
ALEX-72
|
Добавлено: Вт авг 23, 2016 6:05 pm |
|
 |
| Герой былин народных |
 |
Зарегистрирован: Пн сен 30, 2013 7:47 am Сообщения: 3927 Откуда: Тюмень Репутация: 123 [ ? ]
Машина: Carina E Sedan
Год выпуска: 1993
Двигатель: 7A-FE STD теперь АКПП :-)
|
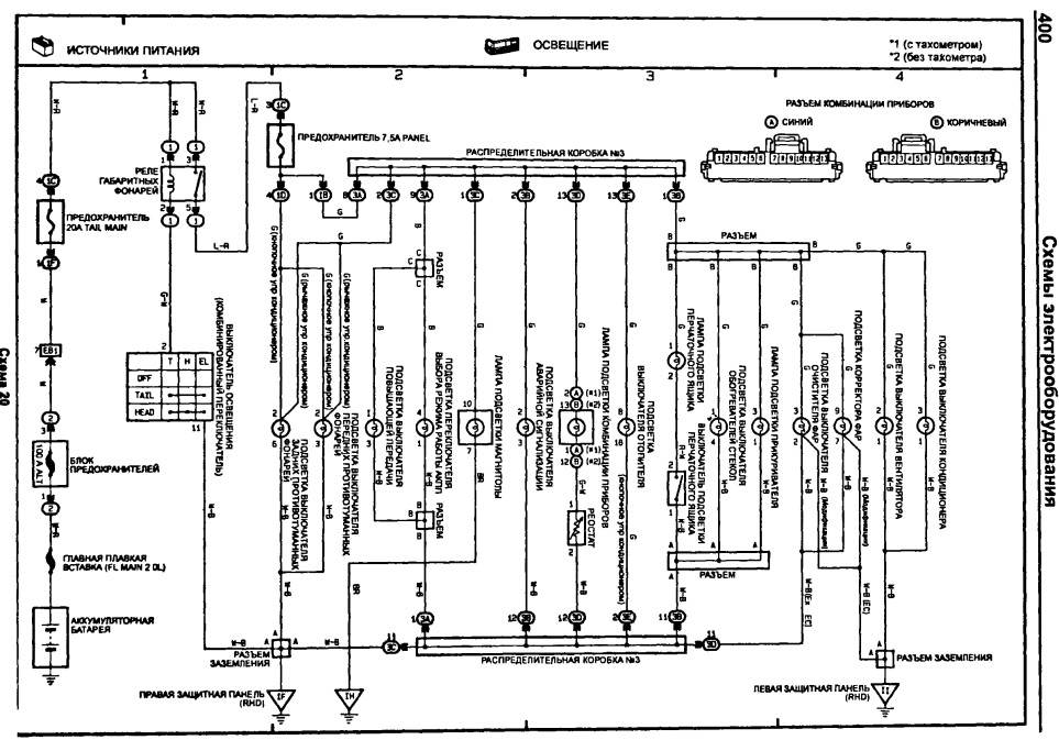
Вот схема, только где эта "коробка №3" и "защитные панели"  , Вложение:
Подсветка кнопок.jpg [ 220.66 КБ | Просмотров: 13936 ]
возможно коробка №3 это та что под панелью прячется, но вначале проверь точки присоединения к кузову, а это скорее всего левая или правая защитные панели, насколько я понял, это в ногах водителя с лева за накладкой, и с права у пассажира, там сходятся все массы, причем эта панель крепится к кузову болтом, проверь не выкрутился ли, и вообще проверяй все белые с черной полосой провода  ps. за + спасибки  , округлил 
_________________ Алексей.
|
|
| Вернуться к началу |
|
 |
|
песок
|
Добавлено: Ср авг 24, 2016 12:00 pm |
|
 |
| Инструктор |
Зарегистрирован: Вт июл 24, 2012 10:45 pm Сообщения: 427 Откуда: тула, область Репутация: 15 [ ? ]
Машина: Тойота Land Cruiser100
Год выпуска: 1998
Двигатель: 2uz
|
|
прошедшей ночью гонял в Орёл,заметил индикатор дальнего света при включении дальнего на приборке тот который синий то горел то нет или моргал на кочках,вообще ничего не понял,потерянную массу с первого захода не нашёл,чувствую надо более серьёзно залезать
_________________ крошка сын к отцу пришел, и спросила кроха "сотка крузер хорошо?" -даа сынок, неплохо!!!
|
|
| Вернуться к началу |
|
 |
|
ALEX-72
|
Добавлено: Ср авг 24, 2016 4:03 pm |
|
 |
| Герой былин народных |
 |
Зарегистрирован: Пн сен 30, 2013 7:47 am Сообщения: 3927 Откуда: Тюмень Репутация: 123 [ ? ]
Машина: Carina E Sedan
Год выпуска: 1993
Двигатель: 7A-FE STD теперь АКПП :-)
|
песок писал(а): то горел то нет или моргал на кочках Это может не связано, может сама лампа уже того...  , хотя песок писал(а): потерянную массу с первого захода не нашёл в районе прикуривателя к днищу еще масса какая то есть, но это придется консоль с подлокотником снимать 
_________________ Алексей.
|
|
| Вернуться к началу |
|
 |
|
ALEX-72
|
Добавлено: Пн авг 29, 2016 6:36 am |
|
 |
| Герой былин народных |
 |
Зарегистрирован: Пн сен 30, 2013 7:47 am Сообщения: 3927 Откуда: Тюмень Репутация: 123 [ ? ]
Машина: Carina E Sedan
Год выпуска: 1993
Двигатель: 7A-FE STD теперь АКПП :-)
|
|
песок Ну что, нашел массу, или нет?
_________________ Алексей.
|
|
| Вернуться к началу |
|
 |
|
nikolai22
|
Добавлено: Пт ноя 11, 2016 12:59 pm |
|
 |
| Бригадир |
 |
Зарегистрирован: Ср окт 29, 2014 10:16 am Сообщения: 106 Откуда: Барнаул Репутация: 4 [ ? ]
Машина: Carina E
Год выпуска: 1997
Двигатель: 7A-FE LB
|
|
Здарова мужики. Слушайте, а не могли бы вы кто сфотать свою панель приборов ночью, что у вас подсвечивается? Главное блок магнитофона и блок управления печкой. А то у меня то нифига не светиться, только кнопки когда на них нажимаешь. А то мне кажется что у меня там много чего не подсвечивается!)
|
|
| Вернуться к началу |
|
 |
|
andron58
|
Добавлено: Пт ноя 11, 2016 3:13 pm |
|
 |
| На доске почета |
 |
Зарегистрирован: Ср дек 30, 2015 12:24 pm Сообщения: 1371 Откуда: Московская обл. г. Истра Репутация: 32 [ ? ]
Машина: TOYOTA CARINA E
Год выпуска: 1997
Двигатель: 4A-FE STD Denso
|
|
nikolai22 В каждой кнопке,если её вытащить на свет божий,сверху есть круглое окошко,в котором виден патрончик с безцокольной лампочкой,выкручивается плоской отвёрткой,меняется лампочка-должно гореть.В подсветке климы тоже 2 лампочки,вынимать неудобно,но решаемо.В прикуривателе 1 лампочка,как в климе.
_________________ Андрей Карина-Е 1997г.р. седан,англичанка,владел с декабря 2015 г. по июль 2023 г., продана.
|
|
| Вернуться к началу |
|
 |
|
песок
|
Добавлено: Сб ноя 12, 2016 1:57 pm |
|
 |
| Инструктор |
Зарегистрирован: Вт июл 24, 2012 10:45 pm Сообщения: 427 Откуда: тула, область Репутация: 15 [ ? ]
Машина: Тойота Land Cruiser100
Год выпуска: 1998
Двигатель: 2uz
|
ALEX-72 писал(а): Ну что, нашел массу, или нет? Да,ладно  не поверишь-сгорели все лампочки(в кнопке ПТФ перед,зад,обогрев заднего стекла,аварийка,подсветка рычагов печки,кондея,кулисы акпп)до смешного,недавно проводил ревизию всем лампочкам,а тут разом все сгорели-ну так же не бывает-забирал от сварщиков-может опять они чего натворили мне бы начать с лампочек проверять,но сбило с толку что все сразу да и недавно ревизию проводил-покупал менял все оригинальные-кучу денег отдал-короче диверсия не иначе  и самое интересное все сгоревшие лампочки с белым налётом внутри стекла как будто им 220 дали под цоколь не поленился взял обычную лампочку 12 вольтовую подсоеденил к 220-пук о тотже белый налёт внутри-расследование продолжается 
_________________ крошка сын к отцу пришел, и спросила кроха "сотка крузер хорошо?" -даа сынок, неплохо!!!
|
|
| Вернуться к началу |
|
 |
|
Мурат1623
|
Добавлено: Сб ноя 12, 2016 6:10 pm |
|
 |
| Его именем пора назвать улицу |
 |
Зарегистрирован: Сб мар 08, 2014 12:15 pm Сообщения: 1859 Откуда: Регион 11 Репутация: 23 [ ? ]
Машина: Carina E седан цвет 746
Год выпуска: 1997
Двигатель: 4A-FE БОШ
|
|
Хорошо что ЭБУ не подпалили,а как такое могло произойти?
_________________ Ничто и ничего на земле не исчезает,просто в какой-то момент исчезнувшее переходит в другое состояние. My words.. ........................................
|
|
| Вернуться к началу |
|
 |
|
nikolai22
|
Добавлено: Вс ноя 13, 2016 8:33 am |
|
 |
| Бригадир |
 |
Зарегистрирован: Ср окт 29, 2014 10:16 am Сообщения: 106 Откуда: Барнаул Репутация: 4 [ ? ]
Машина: Carina E
Год выпуска: 1997
Двигатель: 7A-FE LB
|
|
Medved О спасибо, у меня как раз блок печки и кондюка не светиться и прикуриватель, буду разбираться!
|
|
| Вернуться к началу |
|
 |
|
песок
|
Добавлено: Вс ноя 13, 2016 12:26 pm |
|
 |
| Инструктор |
Зарегистрирован: Вт июл 24, 2012 10:45 pm Сообщения: 427 Откуда: тула, область Репутация: 15 [ ? ]
Машина: Тойота Land Cruiser100
Год выпуска: 1998
Двигатель: 2uz
|
|
Мурат1623 я в электрике не силён,может есть у нас здесь,кто сможет предположить вероятную причину-буду благодарен
_________________ крошка сын к отцу пришел, и спросила кроха "сотка крузер хорошо?" -даа сынок, неплохо!!!
|
|
| Вернуться к началу |
|
 |
|
bolshoy2549
|
Добавлено: Вс авг 20, 2017 2:27 pm |
|
 |
| Инструктор |
Зарегистрирован: Ср окт 07, 2015 9:45 pm Сообщения: 255 Откуда: Тверь Репутация: 1 [ ? ]
Машина: TOYOTA Carina E
Год выпуска: 1997
Двигатель: 4A-FE
|
|
Народ, а кто-нибудь знает номера лампочек подсветки кнопок? Выкрутил одну, увидел такую маркировку: TSD 9 V-2, но по этой маркировке не бьётся ничего...
Добавлено спустя 11 минут 47 секунд: Оригинальных ламп нет...может аналоги кто покупал?
_________________ Carina E, Англичанка, 1997 г.в., лифтбэк 7A-FE - продана Carina E, Англичанка, 1997 г.в., седан 4A-FE
|
|
| Вернуться к началу |
|
 |
|
Freeman
|
Добавлено: Вс авг 20, 2017 5:14 pm |
|
 |
| Внесен в большую энциклопедию |
 |
Зарегистрирован: Сб апр 17, 2010 12:14 am Сообщения: 2248 Откуда: Город-Герой Ленинград!, Колпино Репутация: 21 [ ? ]
Машина: Toyota Carina E GTI
Год выпуска: 1992
Двигатель: 3S-GE
|
|
bolshoy2549 Если я лампочки в гараж не выложил, то попозже спущусь к машине и посмотрю. Предыдущий владелец купил пару штук таких лампочек. Кстати, они идут в сборе с пластиковым патроном, который ввинчивается в корпус кнопки.
_________________ Бывший владелец Зеленой Карины Е, двух дизельных Меганов в кузове универсал, корейского B-класса Киа Рио. Так же временно владею Авенсисом I с 3S-FE.
|
|
| Вернуться к началу |
|
 |
|
andron58
|
Добавлено: Вс авг 20, 2017 5:25 pm |
|
 |
| На доске почета |
 |
Зарегистрирован: Ср дек 30, 2015 12:24 pm Сообщения: 1371 Откуда: Московская обл. г. Истра Репутация: 32 [ ? ]
Машина: TOYOTA CARINA E
Год выпуска: 1997
Двигатель: 4A-FE STD Denso
|
Кому интересно-можно поискать на просторах инета,типа таких- http://www.remcomplekt.ru/cat_info.php? ... 623&idn=25 Старая лампа скручивается,новая накручивается,лишнее откусывается-вуаля! Я в голодный год брал лампочки с дешёвой китайской гирлянды,на любой вкус и цвет,живут,правда,недолго-Китай! В наших древнючих станках с ЧПУ этих ламп-что грязи было!
_________________ Андрей Карина-Е 1997г.р. седан,англичанка,владел с декабря 2015 г. по июль 2023 г., продана.
|
|
| Вернуться к началу |
|
 |
|
Freeman
|
Добавлено: Вс авг 20, 2017 5:29 pm |
|
 |
| Внесен в большую энциклопедию |
 |
Зарегистрирован: Сб апр 17, 2010 12:14 am Сообщения: 2248 Откуда: Город-Герой Ленинград!, Колпино Репутация: 21 [ ? ]
Машина: Toyota Carina E GTI
Год выпуска: 1992
Двигатель: 3S-GE
|
Кстати, нашёл статью на драйве: https://www.drive2.ru/l/10171833/Правда там Авенсис, но лампочки подсветки точно такие же в кнопках
_________________ Бывший владелец Зеленой Карины Е, двух дизельных Меганов в кузове универсал, корейского B-класса Киа Рио. Так же временно владею Авенсисом I с 3S-FE.
|
|
| Вернуться к началу |
|
 |
|
bolshoy2549
|
Добавлено: Вс авг 20, 2017 6:01 pm |
|
 |
| Инструктор |
Зарегистрирован: Ср окт 07, 2015 9:45 pm Сообщения: 255 Откуда: Тверь Репутация: 1 [ ? ]
Машина: TOYOTA Carina E
Год выпуска: 1997
Двигатель: 4A-FE
|
andron58 писал(а): можно поискать на просторах инета Поискал в городе, пробежался по магазам...продавцы только руками разводят. FreemanЭто было бы просто супер! Жду! Хотел уже диоды с али заказать: https://ru.aliexpress.com/item/1PCS-T3-T4-2-T4-7-LED-Neo-Wedge-Switch-Radio-Climate-Control-Bulb-Instrument-Dashboard/32798140563.html?spm=a2g0v.10010108.1000013.2.38f7f731XiAt0K&traffic_analysisId=recommend_2088_1_82199_new&scm=1007.13339.82199.0&pvid=0ec3b63a-393b-48c2-b8a8-07f56453ad1e&tpp=1Но пока подожду...хотелось всё-таки нормальные лампочки использовать. Freeman писал(а): статью на драйве Интересная статейка! Спасибо за инфу, щас буду искать по тем номерам Добавлено спустя 12 минут 2 секунды:Freemanещё просьба, может и размерчик замеряешь? У меня получается D цоколя 9мм, высота лампы в сборе - 12мм Мне просто интересно, у меня уже с лампами колхозить пытались или оригинальные перегорели? На автопитере вот такое наименование: ЛАМПА T3 14V 0.91W ЗЕЛЁНАЯ с цоколем. Щас пока на али лазил, нашёл диметры цоколей, Т3, Т4.2, Т4.7, соответственно 8мм-10мм-12мм. А у меня 9мм - сделал вывод, что Т4 у меня...получается автопитер другой цоколь предлагает. Может у авика всё таки лампы другие используются в кнопках?
_________________ Carina E, Англичанка, 1997 г.в., лифтбэк 7A-FE - продана Carina E, Англичанка, 1997 г.в., седан 4A-FE
|
|
| Вернуться к началу |
|
 |
|
bolshoy2549
|
Добавлено: Вс авг 20, 2017 7:58 pm |
|
 |
| Инструктор |
Зарегистрирован: Ср окт 07, 2015 9:45 pm Сообщения: 255 Откуда: Тверь Репутация: 1 [ ? ]
Машина: TOYOTA Carina E
Год выпуска: 1997
Двигатель: 4A-FE
|
CTAC 43 писал(а): диоды вместо этих лампочек Не осталось наименования диодов, случаем? CTAC 43 писал(а): вставить в старые цоколя в том-то и проблема, не хватает у меня цоколей...  А ночью не слишком ярко светятся? И в печке аналогичные используются, как и в кнопках?
_________________ Carina E, Англичанка, 1997 г.в., лифтбэк 7A-FE - продана Carina E, Англичанка, 1997 г.в., седан 4A-FE
|
|
| Вернуться к началу |
|
 |
|
andron58
|
Добавлено: Вс авг 20, 2017 8:23 pm |
|
 |
| На доске почета |
 |
Зарегистрирован: Ср дек 30, 2015 12:24 pm Сообщения: 1371 Откуда: Московская обл. г. Истра Репутация: 32 [ ? ]
Машина: TOYOTA CARINA E
Год выпуска: 1997
Двигатель: 4A-FE STD Denso
|
|
[quote="bolshoy2549"][/quote] Да диоды пофиг какие,главное,чтобы в габариты влезли. Я у себя выкинул сразу эти лампы вместе с цоколем,запаял мертвяком прямо на плату светодиод с балластником 1 кОм(полярность надо только соблюсти),там места много,получилась вечная подсветка. В приборке тоже самое.
_________________ Андрей Карина-Е 1997г.р. седан,англичанка,владел с декабря 2015 г. по июль 2023 г., продана.
|
|
| Вернуться к началу |
|
 |
|
CTAC 43
|
Добавлено: Вс авг 20, 2017 9:26 pm |
|
 |
| Наставник |
 |
Зарегистрирован: Чт окт 06, 2011 10:09 am Сообщения: 92 Откуда: Киров Репутация: 4 [ ? ]
Машина: Toyota Carina E Liftback
Год выпуска: 1992
Двигатель: 4A-FE LB
|
bolshoy2549 писал(а): А ночью не слишком ярко светятся? И в печке аналогичные используются, как и в кнопках? Ночью не слепят и не отвлекают. В печке стоят такие же как и в кнопках,как на картинке ниже, только в кнопках эти диоды вынуты из белых цоколей и вставлены штатные для кнопок цоколя.
| Вложения: |

диод.jpg [ 21.18 КБ | Просмотров: 12963 ]
|
|
|
| Вернуться к началу |
|
 |
Кто сейчас на конференции |
Сейчас этот форум просматривают: нет зарегистрированных пользователей и гости: 25 |
|
Вы не можете начинать темы Вы не можете отвечать на сообщения Вы не можете редактировать свои сообщения Вы не можете удалять свои сообщения Вы не можете добавлять вложения
|
|